HDS 8/18-4 STHDS 10/21-4 STHDS 13/20-4 ST

59795330 (09/25)

59795330 (09/25)
A készülék első használata előtt olvassa el az eredeti kezelési útmutatót és a mellékelt biztonsági tanácsokat. Ezeknek megfelelően járjon el.
Őrizze meg mindkét tájékoztatót későbbi használatra vagy a következő tulajdonos számára.
A készülék mindennemű átalakítása tilos.
A kipufogógázok mérgezőek. Ne lélegezze be a kipufogógázokat. A készülék zárt térben történő üzeme során gondoskodjon megfelelő szellőzésről és a kipufogógázok elvezetéséről.
Tartsa be a jogalkotó folyadékszórókra vonatkozó nemzeti előírásait
Tartsa be a balesetvédelemre vonatkozó nemzeti törvényi előírásokat. A folyadékszórókat rendszeresen ellenőrizni kell, és a vizsgálat eredményét írásban kell rögzíteni.
Tartsuk be a felhasznált tisztítószeren található biztonsági tanácsokat
Vegye figyelembe, hogy a készülék fűtőberendezése tüzelőberendezés. A tüzelőberendezéseket rendszeresen ellenőrizni kell a jogalkotó nemzeti előírásainak megfelelően.
Kereskedelmi felhasználás esetén ezt a magasnyomású mosót az érvényben lévő nemzeti rendelkezések szerint első alkalommal szakképzett személynek kell üzembe helyeznie. A KÄRCHER ezt az első üzembe helyezést már elvégezte és dokumentálta Ön helyett. Az erről szóló dokumentáció igény esetén beszerezhető a KÄRCHER partnertől. A dokumentáció igénylésekor, kérjük, készítse elő a készülék alkatrész- és gyártási számát.
Felhívjuk a figyelmét, hogy az érvényben lévő nemzeti rendelkezéseknek megfelelően a készüléket rendszeresen ellenőriztetni kell egy szakképzett személlyel. E célból, kérjük, forduljon a KÄRCHER partnerhez.
| A magasnyomású sugár irányítása emberekre, állatokra, üzemelő elektromos berendezésekre vagy közvetlenül a készülékre tilos. Óvja a készüléket a fagytól. |
| Az elektromos feszültség miatt veszély áll fenn. Az elektromos berendezésen csak villamossági szakember vagy felhatalmazott szakszemélyzet dolgozhat. |
| Az érvényes előírások szerint a készüléket soha nem lehet rendszerleválasztó nélkül üzemeltetni az ivóvízhálózaton. Győződjön meg róla, hogy a magasnyomású mosó üzemeltetéséhez használt házi vízautomata csatlakozása az EN 12729 szabvány szerint BA típusú rendszerleválasztóval van ellátva. A rendszerleválasztón keresztüláramló víz nem ihatónak minősül. A rendszerleválasztót mindig a vízellátáshoz csatlakoztassa, ne közvetlenül a készülékhez. |
![]() | A mérgező kipufogógázok miatt egészségügyi veszély áll fenn. A kipufogógázok belélegzése tilos. |
![]() | A forró felületek miatt égésisérülés-veszély áll fenn. |
| Információs kód |
A készülék telepítése előtt egyeztessen a gázszolgáltatóval és a kerületi kéményseprővel.
Telepítéskor cselekedjen az építésügyi, a kereskedelmi és az immisszióvédelmi előírások szerint. Az alábbiakban felsoroljuk a mindenkor érvényes rendeleteket, előírásokat és szabványokat:
Bizonyosodjon meg arról, hogy a készülék telepítését szakképzett személyzet biztosítja, a mindenkor érvényes országos előírások betartásával.
Tartsa be a jogalkotó villamossági szerelésre vonatkozó nemzeti előírásait.
Az égő esetében a beállításokat, illetve a karbantartási és javítási munkálatokat kizárólag a szakképzett Kärcher szerviz-szakemberek biztosíthatják.
Kémény tervezése esetén be kell tartani a helyben érvényes irányelveket.
A készüléken a berendezés be- és kikapcsol, és a víz hőmérséklete be van állítva. Ezenkívül beállítható a tisztítószer adagolása, és megtekinthetők a hibaüzenetek.
A többi munkahely a rendszer kialakításától függően a csapokhoz csatlakoztatott tartozékokon (permetező berendezésen) található. A távirányítók opcionálisan telepíthetők ezeken a munkahelyeken.
Hiányzó vagy módosított biztonsági berendezések esetén sérülésveszély áll fenn!
A biztonsági berendezések az Ön védelmét szolgálják.
A biztonsági berendezések mellőzése, eltávolítása vagy kikapcsolása tilos.A biztonsági berendezések gyárilag vannak beállítva és leplombálva. A beállításokat csak az ügyfélszolgálat végezheti.
A vízhiány biztosíték (áramláskapcsoló) szárazfutás esetén megakadályozza az égő túlmelegedését. Ha a vízellátás nem megfelelő, a készülék kikapcsol.
A nyomáskapcsoló kikapcsolja a készüléket, ha túllépi a maximális munkanyomást.
A maximális megengedett rendszernyomás túllépése esetén a biztonsági szelep kinyílik, hogy kiengedje a rendszerben lévő nyomást. A biztonsági szelep beállítását és plombálását a gyártó biztosítja. A beállítást az ügyfélszolgálat biztosítja.
A lángfigyelő figyeli az égőn lévő láng fényerejét, és hiba esetén kikapcsolja az égőt.
A magasnyomású pumpa motorját az elektronika és egy tekercselő megszakító védi.
Ha a kipufogógáz hőmérséklete az engedélyezett érték fölé emelkedik, akkor a füstgáz-hőmérséklethatároló lekapcsolja és reteszeli az égőt.
Amennyiben a hőmérséklet túl magas, a hőmérséklet-határoló kikapcsolja az égőt.
A légnyomáskapcsoló kikapcsolja az égőt, amint a befúvó nem generál légnyomást.
A kipufogógáz-nyomás kapcsoló kikapcsolja az égőt, ha a kipufogórendszerben elkerülhetetlenül magas ellennyomás keletkezik, pl. eltömődés esetén.
A készülék magasnyomású pisztolyon keresztül történő kikapcsolása után a magasnyomású rendszerben elhelyezett mágnesszelep a készenléti idő vége után kinyílik. Ez csökkenti a magasnyomású rendszerben felhalmozódott nyomást.
A magasnyomású pisztoly biztonsági reteszelése megakadályozza a készülék véletlen bekapcsolását.
Ha a készüléket 30 percekig nem használja, a készülék kikapcsol. A készenléti idő az ügyfélszolgálat szervizmenüjében kapcsolható be és ki.
A csomagolóanyag újrahasznosítható. Kérjük, biztosítsa a csomagolás környezetbarát ártalmatlanítását.
Az elektromos és elektronikus készülékek értékes újrahasznosítható anyagokat és gyakran olyan alkatrészeket tartalmaznak, mint az elemek, akkumulátorok vagy olaj, amelyek helytelen kezelés vagy ártalmatlanítás esetén veszélyeztethetik az egészséget és a környezetet. Ezek az alkotóelemek azonban a készülék rendeltetésszerű üzemeléséhez szükségesek. Az ezzel a szimbólummal jelölt készülékek selejtezése a háztartási hulladékkal együtt tilos.
A Kärcher tisztítószerek könnyen leválaszthatók (ASF). Ez azt jelenti, hogy az olajleválasztó működése nincs akadályozva. Az ajánlott tisztítószerek listája a Tartozékok és pótalkatrészek fejezetben található.
Összetevőkre vonatkozó utasítások (REACH)Az összetevőkre vonatkozó aktuális információk megtekinthetők itt: www.kaercher.de/REACH
A készülék a szennyeződések eltávolítására szolgál a felületekről egy szabadon távozó vízsugár segítségével. Különösen gépek, járművek és homlokzatok tisztítására használják.
A berendezést úgy kell felszerelni, hogy a hátsó nyílás zárva legyen, például fallal.
Nagynyomású közegként csak tiszta víz használható. A szennyeződések idő előtti kopást vagy lerakódást okoznak a készülékben.
Benzinkutakon vagy más veszélyes területeken használatos
Sérülésveszély
Tartsa be a megfelelő biztonsági előírásokat.Ne engedje, hogy az ásványolajat tartalmazó szennyvíz a talajba, a vizekbe vagy a szennyvízcsatornába kerüljön. A motormosást vagy az alvázmosást csak olajleválasztóval felszerelt, alkalmas helyen hajtsa végre.
Szennyezett víz
Idő előtti kopás vagy lerakódás a készülékben
A készüléket csak olyan tiszta vagy újrahasznosított vízzel működtesse, mely a határértékeket nem lépi át.A vízellátásra az alábbi határértékek vonatkoznak:
pH-érték: 6,5-9,5
Elektromos vezetőképesség: Friss víz vezetőképessége + 1200 µS/cm, maximális vezetőképesség 2000 µS/cm
Ülepíthető anyagok (1 l mintamennyiség, 30 perc ülepítési idő): < 0,5 mg/l
Kiszűrhető anyagok: < 50 mg/l, abrazív anyagok kizárva
Szénhidrogének: < 20 mg/l
Klorid: < 300 mg/l
Szulfát: < 240 mg/l
Kalcium: < 200 mg/l
Teljes keménység: < 28 °dH, < 50° TH, < 500 ppm (mg CaCO3/l)
Vas: < 0,5 mg/l
Mangán: < 0,05 mg/l
Réz: < 2 mg/l
Aktív klór: < 0,3 mg/l
Kellemetlen szagoktól mentes
Csak eredeti tartozékot és eredeti pótalkatrészt alkalmazzon; ezek garantálják a készülék biztonságos és zavarmentes üzemelését.
A tartozékokra és pótalkatrészekre vonatkozóan információkat itt talál:www.kaercher.com.
A tisztítószerek megkönnyítik a tisztítási feladatokat. A táblázat a tisztítószerek választékát mutatja. A tisztítószerek feldolgozása előtt feltétlenül vegye figyelembe a csomagoláson található útmutatást.
Alkalmazási terület | Szennyeződés, az alkalmazás típusa | Tisztítószer | Kärcher jelölés | Adagolás |
|---|---|---|---|---|
Autóipar, benzinkutak, szállítmányozók, flották | Por, útszennyeződés, ásványi olajok (festett felületeken) | Aktív tisztító, semleges * | RM 55 * | 0,5-8% |
Aktív tisztítószer, lúgos | RM 81* | 0,25-1,25% | ||
Természetes aktív tisztítószer, lúgos | RM 82N | |||
RM 803* | ||||
Habtisztító | RM 838 direct | |||
RM 806 | ||||
Járművédelem | Forró viasz | RM 41 | ||
Forró viasz | RM 820* | |||
Szóróviasz | RM 821* | |||
Szuper-gyöngyviasz | RM 824* | |||
Fémfeldolgozó ipar | Olajok, zsírok, por és hasonló szennyeződések | Aktív tisztító, semleges * | RM 55 * | 0,5-8% |
Aktív tisztítószer, lúgos | RM 81* | 0,25-1,25% | ||
RM 803* | ||||
RM 806 | ||||
Erős szennyeződésekhez | RM 31* | 0,375-2,5% | ||
Folyadék (korrózióvédelemmel) | RM 39 | |||
Élelmiszer-feldolgozó üzemek | Enyhe-közepes szennyeződések, zsírok/olajok, nagy felületek | Alkatrésztisztító | RM 39 | |
Aktív tisztító, semleges * | RM 55 * | 0,5-8% | ||
Aktív tisztítószer, lúgos | RM 81* | 0,25-1,25% | ||
Természetes aktív tisztítószer, lúgos | RM 82N | |||
Habtisztító, semleges | RM 57 | |||
Habtisztító | RM 58* | |||
Gélhab OSC | RM 882 | |||
RM 31*/** | 0,375-2,5% | |||
Füstgyanta | Füstgyanta eltávolító | RM 33** | ||
Tisztítás és fertőtlenítés | RM 732 | |||
Fertőtlenítés | RM 735 | |||
Mész, ásványi lerakódások | RM 25** | |||
Habtisztító | RM 59* | |||
Egészségügyi terület | Mész, húgykő, szappanok stb. | Alaptisztító | RM 25* | |
Habtisztító | RM 59 |
* Elválasztóbarát
** csak rövid használatú, kétlépéses módszer, öblítse le tiszta vízzel.
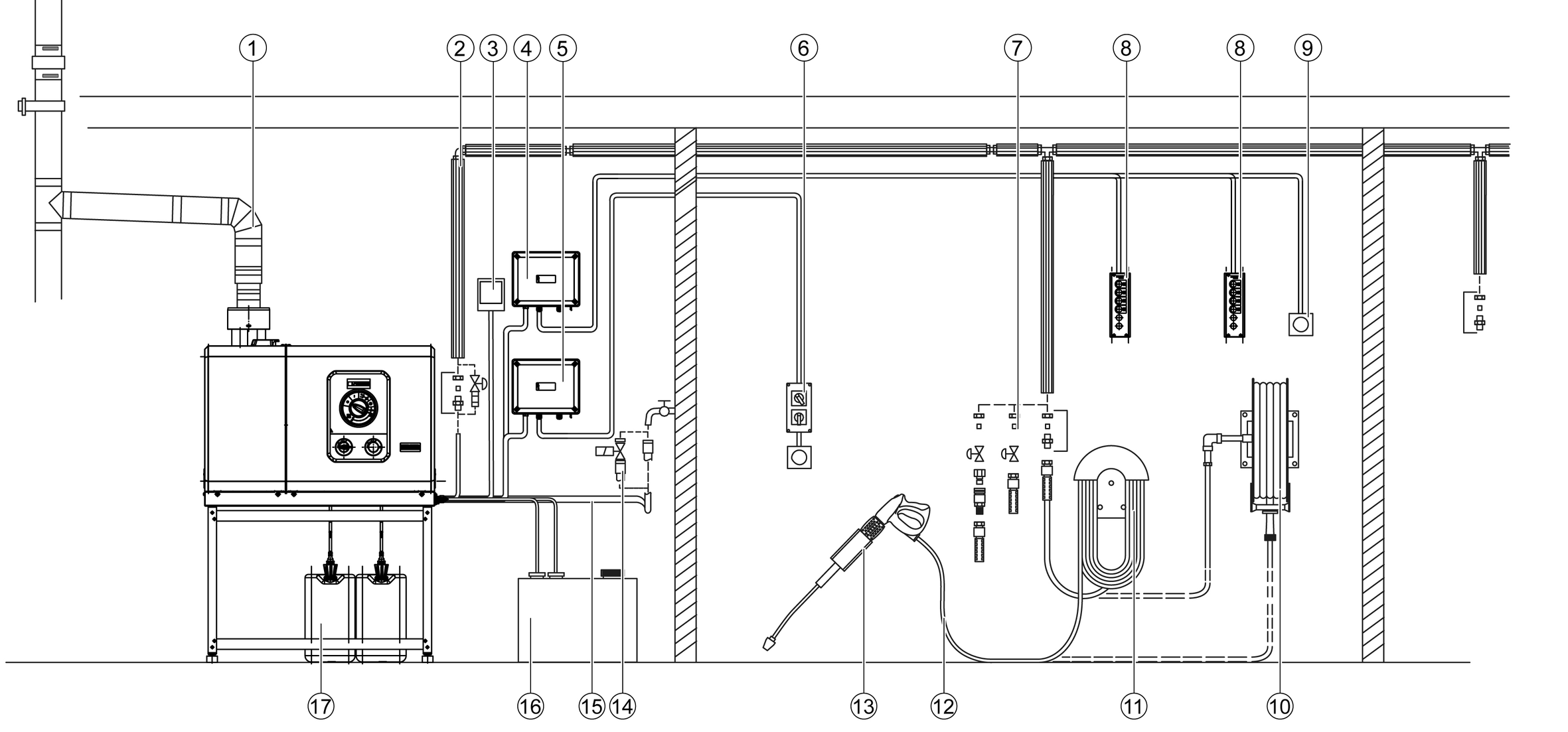
Kicsomagolásnál ellenőrizze, hogy megvan-e minden tartozék. Amennyiben a készüléken szállítási sérüléseket észlel kérjük, forduljon forgalmazójához.
A szállított tartozékok tartalmaznak egy szabványos fúvókát. Az egyéb tartozékok nem tartoznak a szállított tartozékok közé.

A következő beépítő készletek külön vásárolhatók meg:
Távirányító (nem látható)
Nyomásmentesítés (nem látható)
Második tisztítószer + adagolás
Acél padlóállvány (nem látható)
Mágnesszelep vízbefolyás (nem látható az ábrán)
Üzemóra-számláló + manométer

Ellenőrzőlámpa | Villogó kód | Jelentés |
|---|---|---|
EllenőrzőlámpaSzerviz menü (piros) | - | Ez az ellenőrzőlámpa csak a szerviztechnikusok számára releváns. |
Ellenőrzőlámpa Szerviz (piros) | világít | Szervizelés/karbantartás elvégzése 600 órányi szivattyú üzem után 400 órányi égő üzem után |
1x felvillan | Szivárgás a készüléken A készülék kikapcsol. | |
2x felvillan | Áram-/feszültséghiba:
A készülék kikapcsol. | |
3x felvillan | Tekercselésvédelem érintkezési hiba A készülék kikapcsol. | |
4x felvillan | Kipufogógáz-hiba A készülék kikapcsol. | |
5x felvillan | Vízhiány/szárazfutás A készülék kikapcsol. | |
6x felvillan | LED lángérzékelő túl világos / túl sötét A készülék kikapcsol. | |
7x felvillan | Vízkimeneti hőmérséklet-érzékelő hiba A készülék kikapcsol. | |
8x felvillan | Kommunikációs hiba A készülék kikapcsol. | |
Ellenőrzőlámpa Üzem (zöld) | világít | Normál üzemmód hiba nélkül |
1x felvillan | A szivattyú 30 perce folyamatosan működik | |
2x felvillan | A szivattyú 30 perce folyamatosan inaktív | |
Tisztítószer ellenőrzőlámpa (narancssárga) | világít | Üres tisztítószer1 |
1x felvillan | Üres tisztítószer2 | |
Készülékápoló ellenőrző lámpa (narancssárga) | világít | Készülékápoló üres |
A csomagolás a tartozékokat nem tartalmazza.

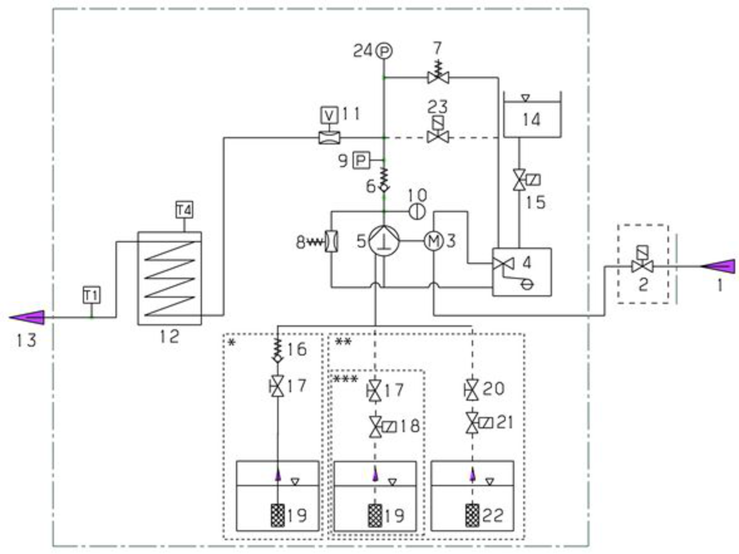
A hideg víz a motor hűtőtekercsén és az úszótartályon keresztül éri el a magasnyomású szivattyú szívóoldalát. Az ápolórendszer (RM 110) az úszótartályba kerül. A vízkeménységtől függően ezt az ügyfélszolgálati osztály szükség szerint módosítja. A szivattyú vizet és beszívott tisztítószert szállít az átfolyós vízmelegítőn keresztül. A tisztítószer aránya a vízben egy adagolószeleppel állítható be. Az átfolyós vízmelegítőt égővel melegítik.
A nagynyomású kimenet közvetlenül egy magasnyomású tömlőhöz vagy az épületben lévő nagynyomású hálózathoz van csatlakoztatva. Ennek a hálózatnak a csapjainál a magasnyomású pisztoly egy magasnyomású tömlőhöz van csatlakoztatva.

Vízkimeneti hőmérséklet-érzékelő T1
T4 Kipufogógáz hőmérséklet monitor
* Folyamatábra 1 tisztítószerrel távirányító nélkül (szállítási állapot)
** Folyamatábra 2 tisztítószerrel és távirányítóval (opció)
*** Folyamatábra 1 tisztítószerrel és távirányítóval (opció)
A szerelést csak erre felhatalmazott szakember végezheti!
Szállításkor a készüléket a rögzítés érdekében a szállító raklapra kell csavarozni.
Távolítsa el a dobozt és a szögletes gerendákat.
Lazítsa meg a készülék burkolat csavarjait, és távolítsa el a burkolatot.
A jobb első és a bal hátsó 2 csavar eltávolításával lazítsa le a készülékkeretet a raklapról.

Emelje le a készüléket a raklapról, és szerelje vissza a burkolatot.
A készülék fűtőberendezése egy tüzelőberendezés. Felállításkor be kell tartani a helyileg alkalmazandó előírásokat.
Csak tesztelt kéményeket és égéstermék-elvezetéseket használjon.
Amikor fűtőolaj tartályt telepít a berendezés telepítési helyiségébe, tartsa be a gyúlékony folyadékok tárolására vonatkozó előírásokat.
Biztosítson 2-szálas rendszert előremenéssel és visszatéréssel az üzemanyag-vezetékekhez.
Maximális fűtőolaj előnyomás: 0,05 MPa (0,5 bar)
Maximális vákuum a fűtőolajszűrő és a szivattyú között: 0,04 MPa (0,4 bar)
A készülék üzembe helyezése előtt csatlakoztassa a külső üzemanyag-vezetékeket a készülékhez, és töltse fel őket üzemanyaggal. Ez vonatkozik a hidegvíz-üzemeltetésre is, mivel ellenkező esetben az üzemanyag-szivattyú már nem lesz kenve, és rövid idő után meghibásodik.
A levegő-/égéstermék-elvezetés komponensei nem tartoznak a készülékhez. Az épületben történő telepítéshez vegye figyelembe a helyi előírásokat.
Valamennyi készüléket csatlakoztassa egy külön kéményhez.
A kipufogógáz elvezetését biztosítsa a helyi előírásoknak megfelelően és a felelős kéményseprőmesterrel történő egyeztetés után.
Falra szerelés előtt ellenőrizze a fal teherbírását. Használjon betonhoz, üregblokkhoz, téglablokkhoz és gázbeton-falakhoz alkalmas tipliket és csavarokat, pl. befecskendező horgonyt.
A készüléket nem szabad mereven csatlakoztatni a vízvezeték-hálózathoz vagy a magasnyomású csővezeték-hálózathoz. Az összekötő tömlőket fel kell szerelni.
Biztosítson elzárócsapot a vízvezeték hálózat és az összekötő tömlő között.

A nagynyomású vezetékek szerelése során cselekedjen a törvényhozók által meghozott mindenkor érvényes országos előírások szerint.
A csővezetékben a nyomásesésnek 1,5 MPa alatt kell lennie.
A kész csővezetéket 32 MPa-on kell tesztelni.
A csővezeték szigetelésének 100°C-ig hőállónak kell lennie.
Helyezze a tartályokat úgy, hogy a tisztítószer alsó szintje legfeljebb 1,5 m-rel legyen a készülék padlója alatt, és a felső szint ne legyen a készülék padlója felett.
A távirányítók a készülék és a kivételi helyek közé helyezhetők. Ezek lehetővé teszik, hogy a készülék közvetlenül a kivételi helyen működjön.
Az alkalmazástól függően különböző távirányító építőkészletek állnak rendelkezésre.
Az üzemeltetés | Leírás | |
|---|---|---|
![]() | Reset | A készenléti idő letelte után a készülék közvetlenül a kivételi helyen indítható újra. |
![]() | Vészleállítás | |
![]() | Be/Ki + tisztítószer (forgókapcsoló) Egyes hely | A készülék be- és kikapcsolása a kivételi helyen. A forró víz funkció aktiválása (az égő bekapcsol). Annak kiválasztása, hogy szükség van-e tisztítószer hozzáadására: Nincs hozzáadás, RM 1 vagy RM 2 keverék, mindegyik a készüléken beállított módon. |
| Be/Ki + tisztítószer (nyomógombok) akár 5 hely | A készülék be- és kikapcsolása a kivételi helyen. A forró víz funkció aktiválása (az égő bekapcsol). Annak kiválasztása, hogy szükség van-e tisztítószer hozzáadására: Nincs hozzáadás, RM 1 vagy RM 2 keverék (opció), mindegyik a készüléken beállított módon. |

Csatlakoztassa a vízbefolyást a vízvezeték hálózathoz megfelelő tömlővel.
A vízellátás kapacitásának legalább 1300 l/h-nak kell lennie legalább 0,15 MPa mellett.
A vízhőmérséklet nem haladhatja meg a 30°C-ot.
Ha a "Mágnesszelep vízbefolyás" beépítő készlet telepítve van, a szelep blokkolja a vízbefolyást, amíg vízre van szükség egy csapnál, vagy a készülék be van kapcsolva.
A bekapcsolási folyamatok rövid idejű feszültségcsökkentéseket hoznak létre. Kedvezőtlen hálózati feltételek negatívan befolyásolhatják a további készülékeket.
A hálózati impedancia túllépése
Áramütés rövidzárlat esetén
Az elektromos csatlakozási pontnál nem szabad túllépni a megengedett maximális hálózati impedanciát (lásd a Műszaki adatokat).Az Ön csatlakozási pontjánál fennálló hálózati impedanciával kapcsolatos kétségek esetén kérjük, forduljon áramszolgáltatójához.A csatlakozási értékeket a Műszaki adatok c. fejezet és a típustábla tartalmazzák.
Bizonyosodjon meg arról, hogy az elektromos csatlakozás létrehozását egy szakképzett villanyszerelő végzi, és arról, hogy az elektromos csatlakozás megfelel az IEC 60364-1 szabvány előírásainak.
A munkaterületen található összes áramot vezető alkatrész, kábel és készülék legyen kifogástalan állapotban, védve a vízsugártól.
Áramütésveszély!
Ha a készüléket hibaáram-védőkapcsoló nélküli vagy védőérintkező nélküli (földelés) aljzatból működteti, akkor meghibásodás esetén áramütés miatti haláleset veszélye áll fenn!
A készüléket csak olyan aljzatokon működtesse, amelyek védőérintkezővel és legfeljebb 30 mA névleges hibaáramú hibaáram-védőkapcsolóval rendelkeznek.Készülék ANTI!Twist-tel: Rögzítse a sárga színű nagynyomású tömlő csatlakozót a nagynyomású pisztolyhoz.
Az EASY!Lock-rendszerben az alkotóelemeket gyorsmenettel, egy fordulattal gyorsan és biztonságosan lehet összekapcsolni.
A szórócsövet kösse össze a magasnyomású pisztollyal és kézzel húzza meg (EASY!Lock).

Helyezze a magasnyomású fúvókát szórócsőre.
Szerelje fel a hollandianyát és kézzel húzza meg (EASY!Lock).
Tömlődob nélküli készülék: A magasnyomású tömlőt kösse össze a magasnyomású pisztollyal és a készülék magasnyomású csatlakozójával és kézzel húzza meg (EASY!Lock).
Tömlődobos készüléknél: A magasnyomású tömlőt kösse össze a magasnyomású pisztollyal és kézzel húzza meg (EASY!Lock).
Felcsavart magasnyomású tömlő
Károsodás veszélye!
A működés megkezdése előtt teljesen tekerje ki a magasnyomású tömlőt.
Sérülésveszély
A sérült szerkezeti elemek sérülést okozhatnak a készülék működtetése során.
Ellenőrizze a készülék, a tartozékok, a vezetékek és a csatlakozások kifogástalan állapotát. Ha az állapota nem kifogástalan, tilos a készüléket alkalmazni.Biztosítsa a vízbefolyást.
Távolítsa el a tisztítószer szívását a készülékből.
Csatlakoztassa a fűtőolajat.
Biztosítsa az áramellátást.
Az RM 110 kemény víz esetében meggátolja a fűtőspirál, a készülék és a csővezetékek elvízkövesedését.
Lágy víz esetében az RM 111 támogatja a szivattyúápolást és megakadályozza a szennyvízképződést.
Vízkeménység (° dH) | Skála a forgókapcsolón (1-10) | Alkalmazandó rendszerápoló szer |
<3 | 3 | RM 111 |
3...7 | 1 | RM 110 |
7...14 | 2 | RM 110 |
14...21 | 3 | RM 110 |
>21 | 4 | RM 110 |
Határozza meg a helyi vízkeménységet a helyi ellátó vállalaton keresztül vagy egy keménységmérővel (rendelési szám: 6.768-004.0).
Állítsa be a rendszerápolás adagolását a kezelőpanel forgókapcsolóján.
A rendszer karbantartása hatékonyan megakadályozza a fűtőspirál meszesedését, amennyiben a készülék vízkőtartalmú vezetékes vízzel üzemel. Az adagolás az úszótartályba cseppenként történik.
Az adagolás gyárilag közepes vízkeménységre van beállítva, és szükség esetén a helyszínen beállítható a vízkeménységhez.
Töltse fel újra az ápolórendszert.
Ha a magasnyomású pisztoly működés közben zárva van, a készülék kikapcsol.
Amikor a pisztolyt újra kinyitja az aktiválható készenléti időn belül (30 perc), a készülék automatikusan újraindul.
A készenléti idő túllépése esetén a biztonsági időzítő kikapcsolja a szivattyút és az égőt.
Az újraüzembehelyezéshez állítsa a készülék kapcsolóját „0” állásba, majd kapcsolja be újra. Ha a készüléket távirányítóval vezérlik, az újraüzembehelyezés a távirányító megfelelő kapcsolóján végezhető el.
Sérülésveszély
A kitörő és esetleg forró vízsugár miatti sérülésveszély
Minden alkalmazás előtt ellenőrizze a készüléket sérülések tekintetében.Minden használat előtt ellenőrizze a magasnyomású tömlőt, a csöveket, a szerelvényeket és a szórócsövet, hogy nem sérült-e.
Azonnal cserélje ki a szivárgó szerkezeti elemeket, és tömítse a szivárgó csatlakozásokat.
Ellenőrizze a tömlőcsatlakozó szorosságát és feszességét.
Ellenőrizze a tisztítószer-tartály szintjét, és igény esetén adjon hozzá tisztítószert.
Ellenőrizze az ápolórendszer töltési szintjét, igény esetén adagoljon.
Nem megfelelő fúvóka általi károsodás veszélye
A kerek sugárral végzett tisztítás során a jármű gumiabroncsai megsérülhetnek.
Mindig tisztítsa meg a jármű gumiabroncsait egy lapossugár fúvókával (25°) és legalább 30 cm-es permetezési távolsággal.A készüléktől és a tisztítási feladattól függően a következő fúvókákat javasoljuk:
Fúvóka | Alkatrész szám | Szórószög | Nyomás (MPa) |
|---|---|---|---|
HDS 8/18-4 St | |||
045 | 2.113-053.0 | 40° | 17 |
043 | 2.113-008.0 | 25° | 18 |
045 | 2.113-033.0 | 0° | 17 |
048 | 2.113-010.0 | 25° | 15 |
055 | 2.113-055.0 | 40° | 11 |
055 | 2.113-025.0 | 25° | 11 |
055 | 2.113-035.0 | 0° | 11 |
HDS 10/21-4 St | |||
050 | 2.113-054.0 | 40° | 21 |
050 | 2.113-023.0 | 25° | 21 |
050 | 2.113-034.0 | 0° | 21 |
060 | 2.113-026.0 | 25° | 15 |
060 | 2.113-048.0 | 15° | 15 |
060 | 2.113-036.0 | 0° | 15 |
070 | 2.113-028.0 | 25° | 11 |
070 | 2.113-049.0 | 15° | 11 |
072 | 2.113-013.0 | 25° | 10 |
HDS 13/20-4 St | |||
070 | 2.113-028.0 | 25° | 20 |
075 | 2.113-056.0 | 40° | 16 |
075 | 2.113-037.0 | 0° | 16 |
080 | 2.113-057.0 | 40° | 14 |
080 | 2.113-015.0 | 25° | 14 |
080 | 2.113-051.0 | 15° | 14 |
080 | 2.113-038.0 | 0° | 14 |
100 | 2.113-017.0 | 25° | 9 |
100 | 2.113-052.0 | 15° | 9 |
Sérülésveszély!
A fúvóka cseréje előtt kapcsolja ki a készüléket, és működtesse a magasnyomású pisztolyt, amíg a készülék nyomásmentesítve nem lesz.Biztosítsa a magasnyomású pisztolyt, ehhez tolja előre a biztosító reteszt.
Cserélje ki a fúvókát.
A könnyű szennyeződés eltávolítására és az öblítésre, pl. kerti szerszámok, terasz, szerszámok esetén.
Állítsa a készülékkapcsolót „I” állásba.
Forró víz
Leforrázás veszélye
Kerülje az érintkezést a forró vízzel.A készülékkapcsolót állítsa az óhajtott hőmérsékletre.
A készülék a leggazdaságosabb hőmérsékleti tartományban (max. 60°C) működik.
Sérülésveszély a tisztítószer miatt
A tisztítószerek helytelen használata esetén súlyos egészségkárosodás történhet.
Tisztítószerek használata esetén kérjük, vegye figyelembe a gyártó biztonsági adatlapját is.Viselje az előírt egyéni védőfelszerelést.A KÄRCHER-tisztítószerek biztosítják a zökkenőmentes munkavégzést. Kérjen tanácsot vagy rendelje meg a tisztítószerekkel kapcsolatos tájékoztató füzeteinket.
A tisztítószer-szívótömlőt akassza egy tisztítószeres tartályba.
Állítsa a tisztítószer-adagolószelepet a kívánt adagolásra. Az adagolás 0-tól (nincs mosószer) 6-ig (legmagasabb dózis) terjedő lépésekben történik.
A tisztítószert takarékosan szórja a száraz felületre és hagyja hatni (ne száradjon meg).
A feloldott szennyeződést mossa le a magasnyomású sugárral.
Merítse a szűrőt tiszta vízbe.
Forgassa az adagolószelepet a legnagyobb tisztítószer-koncentrációra.
Indítsa el a készüléket és egy percig öblítse tisztára.
A készüléken lévő tisztítószerek adagolásának alternatívájaként a tisztítószerek közvetlenül a kivételi helyeken is hozzáadhatók.
Erre különböző lehetőségek állnak rendelkezésre, pl. egy tartályos habosító szórószár.
Sérülésveszély a tisztítószer miatt
Egészségügyi veszély a tisztítószerek helytelen használata miatt.
Tartsa be a tisztítószeren található biztonsági tanácsokat.Nem megfelelő tisztítószerek miatti sérülésveszély
A nem megfelelő tisztítószerek károsíthatják a készüléket és a tisztítani kívánt tárgyat.
Csak a KÄRCHER által engedélyezett tisztítószert használjon.Tartsa be a tisztítószerhez mellékelt adagolási javaslatokat és útmutatásokat.A környezet védelme érdekében takarékosan használja a tisztítószereket.A KÄRCHER-tisztítószerek biztosítják a zökkenőmentes munkavégzést. Kérjen tanácsot vagy rendelje meg katalógusunkat vagy a tisztítószerekkel kapcsolatos tájékoztató füzeteinket.

Csavarja le a tartályt.
A kívánt szűkítőt dugja bele a szívótömlőbe.
A tisztítószert töltse a tartályba.
A tartályt csavarja a habosítófejre.
Válassza le a szórócsövet a magasnyomású mosópisztolyról.
A pohárhablándzsát helyezze és kézzel rögzítse a magasnyomású pisztolyhoz.
Helyezze üzembe a magasnyomású mosót.
A tartályos habosító szórószárat használat után el kell öblíteni, hogy elkerülje a tisztítószer lerakódását.
Csavarja le a tartályt.
A tisztítószer maradékát öntse vissza az eredeti csomagolásba.
A tartályt töltse meg tiszta vízzel.
A tartályt csavarja a pohárhablándzsához.
A pohárhablándzsát üzemeltesse kb. 1 percig, hogy kimossa a tisztítószer maradékot.
Ürítse ki a tartályt.
Mozgassa a biztonsági kart és a kihúzó kart.
A magasnyomású pisztoly kinyílik.
Engedje el a biztonsági kart és a kihúzó kart.
A magasnyomású pisztoly bezáródik.
A szórócső veszélye
Sérülésveszély
A nyomás-/térfogat-szabályozás beállításakor bizonyosodjon meg arról, hogy a szórócső csavarjai nem lazultak meg.Állítsa a készülék kapcsolóját max. 98 °C-ra.
Állítsa be az üzemi nyomást és az adagolási sebességet a nyomás/térfogat szabályozó (fokozatnélküli) elforgatásával (+/-).
Forró víz miatti forrázásveszély
A forró vízzel való érintkezés égési sérüléseket okozhat.
Forró vízzel történő üzemeltetés után a készüléket legalább 2 percig hideg vízzel, nyitott pisztollyal hűtse.Zárja el a vízcsapot.
Nyissa meg a magasnyomású pisztolyt.
Kapcsolja be a szivattyút a készülék kapcsolójával, és hagyja működni 5-10 másodpercig.
Zárja el a magasnyomású pisztolyt.
A készülékkapcsolót állítsa „0/OFF” állásba.
Zárja el az elzárócsapot a vízbefolyásnál, és szükség esetén zárja el a kivételi helyeknél lévő további elzárócsapokat is
Távolítsa el a vízcsatlakozást.
Működtesse a magasnyomású pisztolyokat a kivételi helyeken, amíg a rendszer nyomásmentesítve nem lesz.
Biztosítsa ki a magasnyomású pisztolyokat, ehhez tolja előre a biztonsági reteszt.
A főkapcsolót fordítsa a „0” állásba.
Zárja el a vízcsapot.
Működtesse a magasnyomású pisztolyt, míg a készülék nyomásmentes állapotba kerül.
Sérülésveszély, károsodás veszélye
Szállítás során ügyeljen a gép súlyára.Járműben történő szállítás esetén a készüléket a vonatkozó irányelvek szerint biztosítsa csúszás és felborulás ellen.
A súly mellőzése a személyek sérülését, illetve a készülék rongálódását okozhatja!
A készülék szállításakor és tárolásakor a súly miatt sérülés- és rongálódásveszély áll fenn.
A készülék szállításakor és tárolásakor kérjük, figyeljen a készülék súlyára is, lásd a(z)Műszaki adatok fejezetet.Fagy miatti rongálódásveszély!
Fagyás esetén a nem teljesen leeresztett víz a készülék és a tartozékok rongálódását okozhatja.
Eressze le teljesen a készülékben és a tartozékokban lévő vizet.Óvja a készüléket és a tartozékokat a fagytól.A készülék megbízható üzemelésének céljából javasoljuk a karbantartási szerződés megkötését. E célból, kérjük, forduljon a helyi KÄRCHER ügyfélszolgálathoz.
Ellenőrizze a magasnyomású pisztolyt.
Ellenőrizze a hálózati kábelt.
Ellenőrizze a tisztítószertartályok töltési szintjét.
Ellenőrizze az ápolórendszer töltési szintjét.
Ellenőrizze a nagynyomású tömlőket.
A tejszerű olaj a készülék rongálódását okozhatja
A tejszerű olajjal végzett műveletek a készülék károsodását okozhatják.
Ha az olaj tejszerű, azonnal értesítse a hivatalos ügyfélszolgálatot.Ellenőrizze a berendezés tömítettségét.
Ellenőrizze a szivattyúolaj megjelenését és szintjét.
Ellenőrizze a rezgéscsillapítót.
Ellenőrizze a szivattyú tömítettségét.
Ellenőrizze a berendezésben a belső lerakódásokat. Ehhez indítsa el a berendezést magasnyomású fúvóka nélküli szórócsővel. Ha a készülék manométerének (opcionális) üzemi nyomása 3 MPa fölé emelkedik, a berendezést vízkőmentesíteni kell.
Tisztítsa meg a friss víz szűrőt.
Tisztítsa meg az üzemanyagszűrőt.
Cserélje le az olajat a magasnyomású szivattyúban.
Az ügyfélszolgálattal ellenőriztesse és tisztíttassa meg a teljes berendezést.
Cserélje ki az üzemanyagszűrőt (igény esetén korábban).
Végezze el a biztonsági ellenőrzést.
Végezze el a nyomáspróbát a gyártó előírásainak megfelelően.
Az olajtípusokat és az adagolt mennyiségeket a műszaki adatok tartalmazzák.
Készítsen elő egy kb. 1 liter űrtartalmú gyűjtőtartályt.
Lazítsa meg az olajleeresztő csavart.
Eressze le az olajat a gyűjtőtartályba.
A használt olajat ártalmatlanítsa környezetbarát módon vagy adja le egy engedélyezett gyűjtőhelyre.
Rögzítse az olajleeresztő csavart.
Lassan töltse fel az új olajat a kémlelőablak közepére vagy a nívópálca „Min” és „Max” jelzései közé.
Kapcsolja be a készüléket „I/ON”.
Oldja fel a magasnyomású pisztoly karjának reteszelését.
Nyomja meg a magasnyomású pisztoly karját.
A készülék bekapcsol.
Járassa a készüléket maximum 2 percig, míg a víz buborékmentesen folyik ki a magasnyomású pisztolyból.
Engedje el a magasnyomású pisztoly karját.
Reteszelje a magasnyomású pisztoly karját.
Zárja el a vízcsapot.
Lazítsa meg a készülék burkolat csavarjait, és távolítsa el a burkolatot.
Csavarja ki a szűrőházat a szivattyú előtt, és távolítsa el a vízszűrőt.
Tisztítsa meg a szűrőt, és szükség esetén cserélje ki.
A készüléket telepítse vissza fordított sorrendben.
Ha lerakódások vannak a csővezetékekben, akkor nő az áramlási ellenállás, így a motor terhelése túl nagy lesz.
Égő gázok miatti veszély
Robbanásveszély
A vízkőmentesítés során tilos a dohányzás. Gondoskodjon jó szellőzésről.Sav miatti veszély
Marásveszély!
Viseljen védőszemüveget és védőkesztyűt.Elvégzendő feladat:
A törvényi előírások szerint a vízkő eltávolításához csak jóváhagyási jellel ellátott, bevizsgált vízkőoldószert lehet használni.
RM 101; Oldja a vízkőtelenítő és tisztítószer maradványokat.
Töltsön fel egy 20 literes tartályt 15 liter vízzel.
Adjon hozzá 1 liter vízkőoldószert.
Csatlakoztasson egy víztömlőt közvetlenül a szivattyúfejre, és akassza be a szabad végét a tartályba.
Helyezze a csatlakoztatott szórócsövet a tartályba, a fúvóka nélkül.
Indítsa be a motort a motor gyártójának használati útmutatója szerint.
Nyissa ki a magasnyomású pisztolyt, és a vízkőtelenítés során ne zárja el újra.
Állítsa be a hőmérsékletszabályzót 40 °C munkahőmérsékletre.
Járassa a készüléket addig, amíg el nem éri az üzemi hőmérsékletet.
Kapcsolja le a készüléket és hagyja állni 20 percig. A magasnyomású pisztolynak nyitva kell maradnia.
Ezután szivattyúzza üresre a készüléket.
Javasoljuk, hogy korrózióvédelemként és a savmaradványok semlegesítésére ezt követően szivattyúzza át a készüléket a tisztítószertartályon keresztül lúgos oldattal (pl. RM 81).
A készüléket fagymentes helyiségekben kell elhelyezni. Fagyveszély esetén, pl. kültéri telepítés esetén a készüléket ki kell üríteni, és fagyállóval át kell öblíteni.
Csavarja le a vízadagoló tömlőt és a magasnyomású tömlőt.
A készüléket legfeljebb 1 percig üzemeltesse, míg a szivattyú és a vezetékek ki nem ürülnek.
Csavarja le a kazán alján lévő adagoló vezetéket és hagyja, hogy a fűtőspirált üresjáratban üzemelni.
Öntsön kereskedelemben kapható fagyállószert a kazánba. Cselekedjen a fagyálló gyártójának használati előírásai szerint.
Helyezzen egy gyűjtőtartályt a magasnyomású kimenet alá.
Kapcsolja be a készüléket (égő nélkül), és hagyja működni, amíg a teljes átöblítés megtörténik.
A fagyálló bizonyos fokú korrózióvédelmet is biztosít.
Nem szándékosan beinduló készülék, áramvezető alkatrészek érintése
Sérülésveszély, áramütés veszélye
A készüléken végzett munkák előtt kapcsolja ki a készüléket.Húzza ki a hálózati dugaszt.Az elektromos alkatrészeken végzendő minden ellenőrzést és munkálatot szakszemélyzettel végeztessen el.A jelen fejezetben nem található üzemzavarok esetén keresse fel a felhatalmazott ügyfélszolgálatot.Kezelő: A „Kezelő” megjelölésű munkálatokat kizárólag olyan képzett személyek végezhetik el, akik a magasnyomású berendezéseket biztonságosan tudják kezelni és karbantartani.
Villamos szakember: A „Villamos szakember” megjelölésű munkálatokat kizárólag elektrotechnikai szakképesítéssel rendelkező személyek végezhetik el.
Ügyfélszolgálat: Az „Ügyfélszolgálat” megjelölésű munkálatokat kizárólag a KÄRCHER ügyfélszolgálat szerelői vagy a KÄRCHER által felhatalmazott szerelők végezhetik el.
A készülék nem üzemel
Ok:
Nincs feszültség a készüléken.
Elhárítás:
Kezelő, villamos szakember
Ellenőrizze a dugót és az aljzatot.
Ellenőrizze, hogy az ismertető címkén megadott feszültség megegyezik az áramforrás feszültségével.
Ellenőrizze a hálózati csatlakozó vezetéket károsodás tekintetében.
Ok:
Biztonsági időzítő üzemel.
Elhárítás:
Kezelő
A készüléket kapcsolja röviden ki, majd megint be a készülékkapcsolóval.
Ok:
A biztosíték kiégett a vezérlő áramkörben.
Elhárítás:
Ügyfélszolgálat
Helyezzen be új biztosítékot. Ha ismét kiégett, távolítsa el a túlterhelés okát.
Ok:
HD (magasnyomású) nyomáskapcsoló hibás.
Elhárítás:
Ügyfélszolgálat
Ellenőrizze a nyomáskapcsolót.
Az égő nem gyullad meg vagy a láng kialszik üzem közben
Ok:
A hőmérséklet szabályozó túl alacsonyra van állítva.
Elhárítás:
Kezelő
Állítsa magasabbra a hőmérséklet szabályozót.
Ok:
A készülék kapcsolója nincs meleg vízen.
Elhárítás:
Kezelő
Állítsa be a készüléket magasabb hőmérsékletre.
Ok:
A vízhiány elleni védelem a biztonsági blokkban ki van kapcsolva (a szerviz ellenőrzőlámpa 5-ször villog).
Elhárítás:
Kezelő
Biztosítson elegendő vízellátást.
Ellenőrizze a készülék tömítettségét.
Ok:
Nincs üzemanyag.
Elhárítás:
Kezelő
Ellenőrizze az üzemanyagellátást.
Ok:
A kipufogógáz hőmérséklet korlátozó kioldott (a szerviz ellenőrzőlámpa 4-szer felvillan).
Elhárítás:
Kezelő
A készülék kapcsolóját állítsa a „0” állásba.
Hagyja lehűlni a készüléket.
Kapcsolja be a készüléket.
Ok:
A hiba gyakran előfordul.
Elhárítás:
Kezelő
Forduljon az ügyfélszolgálathoz.
A Szerviz ellenőrzőlámpa 1x villog
Ok:
Szivárgás a magasnyomású rendszerben.
Elhárítás:
Kezelő
Bizonyosodjon meg arról, hogy a magasnyomású rendszernél és a csatlakozásoknál nem alakult ki szivárgás.
A Szerviz ellenőrzőlámpa 2x villog
Ok:
A motor áramellátása hibás vagy a motor áramfogyasztása túl nagy.
Elhárítás:
Kezelő
Ellenőrizze a hálózati csatlakozást és a hálózati biztosítékokat.
Forduljon az ügyfélszolgálathoz.
A Szerviz ellenőrzőlámpa 3x villog
Ok:
A motor túlterhelt vagy túlmelegedett.
Elhárítás:
Kezelő
A készülék kapcsolóját állítsa a „0” állásba.
Hagyja lehűlni a készüléket.
Kapcsolja be a készüléket.
Ok:
A hiba gyakran előfordul.
Elhárítás:
Ügyfélszolgálat
Forduljon az ügyfélszolgálathoz.
A Szerviz ellenőrzőlámpa 4x villog
Ok:
A kipufogógáz hőmérséklet korlátozó kioldott.
Elhárítás:
Kezelő
A készülék kapcsolóját állítsa a „0” állásba.
Hagyja lehűlni a készüléket.
Kapcsolja be a készüléket.
Ok:
A hiba gyakran előfordul.
Elhárítás:
Ügyfélszolgálat
Forduljon az ügyfélszolgálathoz.
A Szerviz ellenőrzőlámpa 5x villog
Ok:
Vízhiány.
Elhárítás:
Kezelő
Ellenőrizze a vízcsatlakozást és az adagoló vezetékeket.
Ok:
A reed kapcsoló beragadt a vízhiány elleni védelembe vagy a mágneses dugattyú elakadt.
Elhárítás:
Ügyfélszolgálat
Forduljon az ügyfélszolgálathoz.
A Szerviz ellenőrzőlámpa 6x villog
Ok:
A lángérzékelő kikapcsolta az égőt.
Elhárítás:
Ügyfélszolgálat
Forduljon az ügyfélszolgálathoz.
A Szerviz ellenőrzőlámpa 7x villog
Ok:
Vízkimeneti hőmérséklet-érzékelő hiba.
Elhárítás:
Ügyfélszolgálat
Forduljon az ügyfélszolgálathoz.
A Szerviz ellenőrzőlámpa 8x villog
Ok:
Kommunikációs hiba.
Elhárítás:
Ügyfélszolgálat
Forduljon az ügyfélszolgálathoz.
A Szerviz ellenőrző lámpa világít
Ok:
Karbantartás szükséges.
A készülék tovább működik.Elhárítás:
Ügyfélszolgálat
Forduljon az ügyfélszolgálathoz.
Ok:
Az adag túl alacsonyra van állítva.
Elhárítás:
Kezelő
Növelje az adagot.
Ok:
A tisztítószer szűrő eltömődött vagy a tartály üres (a tisztítószer LED világít vagy villog).
Elhárítás:
Kezelő
Tisztítsa meg a szűrőt.
Töltse fel a tartályt tisztítószerrel.
Ok:
A tisztítószer szívócsövei, adagolószelepe vagy mágnesszelepe szivárog vagy eltömődött.
Elhárítás:
Kezelő, Ügyfélszolgálat
Ellenőrizze a tisztítószer ellátást.
Cserélje ki a hibás vagy tömítetlen alkatrészeket.
Ok:
A hiba gyakran előfordul.
Elhárítás:
Kezelő
Forduljon az ügyfélszolgálathoz.
A készülékápoló LED világít
Ok:
Készülékápoló felhasználva.
Elhárítás:
Kezelő
Töltse utána a készülékápolót.
Ok:
A fúvóka kiöblítésre került.
Elhárítás:
Kezelő
Cserélje ki a fúvókát.
Ok:
A tisztítószer tartály üres.
Elhárítás:
Kezelő
Töltse fel a tisztítószert vagy zárja el az adagolószelepet.
Ok:
Nincs elég víz.
Elhárítás:
Kezelő
Biztosítsa a megfelelő vízbevitelt.
Ok:
A frissvíz-szűrő szennyezett.
Elhárítás:
Kezelő
Tisztítsa meg a frissvíz-szűrőt.
Ok:
Tisztítószer adagoló szelep tömítetlen.
Elhárítás:
Kezelő
Ellenőrizze és tömítse a szelepet.
Ok:
A tisztítószertömlők szivárognak.
Elhárítás:
Kezelő
Cserélje ki a tisztítószertömlőket.
Ok:
Az úszószelep szorul.
Elhárítás:
Kezelő
Ellenőrizze a szelep mozgását.
Ok:
A biztonsági szelep tömítetlen.
Elhárítás:
Ügyfélszolgálat
Ellenőrizze a beállítást.
Ha szükséges, szereljen be új tömítést.
Ok:
A mennyiségszabályozó szelep szivárog vagy túl alacsonyra van állítva.
Elhárítás:
Ügyfélszolgálat
Ellenőrizze a szelep alkatrészeit.
Cserélje ki az alkatrészeket, ha sérültek, tisztítsa meg, ha szennyezettek.
Ok:
A nyomásleeresztő mágnesszelep meghibásodott.
Elhárítás:
Ügyfélszolgálat
Cserélje ki a mágnesszelepet.
Ok:
A rezgéscsillapító meghibásodott.
Elhárítás:
Ügyfélszolgálat
Cserélje ki a rezgéscsillapítót.
Ok:
A magasnyomású szivattyú kis levegőt szív be.
Elhárítás:
Ügyfélszolgálat
Ellenőrizze a szívórendszert és javítsa ki a szivárgásokat.
Ok:
A tisztítószer tartály üres, és a tisztítószer-adagolás aktiválva van.
Elhárítás:
Kezelő
Adjon hozzá tisztítószert, vagy állítsa a tisztítószer adagolását 0-ra.
Ok:
Nincs elég víz, a vízbefolyás/frissvíz-szűrő eltömődött.
Elhárítás:
Kezelő
Ellenőrizze a vízellátást.
Tisztítsa meg a frissvíz-szűrőt.
Ok:
A fúvóka eltömődött a szórócsőben.
Elhárítás:
Kezelő
Ellenőrizze és tisztítsa meg a fúvókát.
Ok:
A készülék elvízkövesedett.
Elhárítás:
Kezelő/Ügyfélszolgálat
Vízkőmentesítse a készüléket (Lásd A készülék vízkőtelenítése)
Ok:
A túlfolyó kapcsolási pontja elállítódott.
Elhárítás:
Ügyfélszolgálat
Állítsa be újra a túlfolyót.
Ok:
Levegő a szivattyúban.
Elhárítás:
Kezelő
Légtelenítse a készüléket.
Ok:
A biztonsági szelep vagy a biztonsági szelep tömítése hibás.
Elhárítás:
Ügyfélszolgálat
Cserélje ki a biztonsági szelepet vagy a tömítést.
Ok:
Nyomáskapcsoló hibás.
Elhárítás:
Ügyfélszolgálat
Forduljon az ügyfélszolgálathoz.
A készülék nem üzemel
Ok:
Nincs feszültség a készüléken.
Elhárítás:
Kezelő, villamos szakember
Ellenőrizze a dugót és az aljzatot.
Ellenőrizze, hogy az ismertető címkén megadott feszültség megegyezik az áramforrás feszültségével.
Ellenőrizze a hálózati csatlakozó vezetéket károsodás tekintetében.
Ok:
Biztonsági időzítő üzemel.
Elhárítás:
Kezelő
A készüléket kapcsolja röviden ki, majd megint be a készülékkapcsolóval.
Ok:
A biztosíték kiégett a vezérlő áramkörben.
Elhárítás:
Ügyfélszolgálat
Helyezzen be új biztosítékot. Ha ismét kiégett, távolítsa el a túlterhelés okát.
Ok:
HD (magasnyomású) nyomáskapcsoló hibás.
Elhárítás:
Ügyfélszolgálat
Ellenőrizze a nyomáskapcsolót.
Az égő nem gyullad meg vagy a láng kialszik üzem közben
Ok:
A hőmérséklet szabályozó túl alacsonyra van állítva.
Elhárítás:
Kezelő
Állítsa magasabbra a hőmérséklet szabályozót.
Ok:
A készülék kapcsolója nincs meleg vízen.
Elhárítás:
Kezelő
Állítsa be a készüléket magasabb hőmérsékletre.
Ok:
A vízhiány elleni védelem a biztonsági blokkban ki van kapcsolva (a szerviz ellenőrzőlámpa 5-ször villog).
Elhárítás:
Kezelő
Biztosítson elegendő vízellátást.
Ellenőrizze a készülék tömítettségét.
Ok:
Nincs üzemanyag.
Elhárítás:
Kezelő
Ellenőrizze az üzemanyagellátást.
Ok:
A kipufogógáz hőmérséklet korlátozó kioldott (a szerviz ellenőrzőlámpa 4-szer felvillan).
Elhárítás:
Kezelő
A készülék kapcsolóját állítsa a „0” állásba.
Hagyja lehűlni a készüléket.
Kapcsolja be a készüléket.
Ok:
A hiba gyakran előfordul.
Elhárítás:
Kezelő
Forduljon az ügyfélszolgálathoz.
A Szerviz ellenőrzőlámpa 1x villog
Ok:
Szivárgás a magasnyomású rendszerben.
Elhárítás:
Kezelő
Bizonyosodjon meg arról, hogy a magasnyomású rendszernél és a csatlakozásoknál nem alakult ki szivárgás.
A Szerviz ellenőrzőlámpa 2x villog
Ok:
A motor áramellátása hibás vagy a motor áramfogyasztása túl nagy.
Elhárítás:
Kezelő
Ellenőrizze a hálózati csatlakozást és a hálózati biztosítékokat.
Forduljon az ügyfélszolgálathoz.
A Szerviz ellenőrzőlámpa 3x villog
Ok:
A motor túlterhelt vagy túlmelegedett.
Elhárítás:
Kezelő
A készülék kapcsolóját állítsa a „0” állásba.
Hagyja lehűlni a készüléket.
Kapcsolja be a készüléket.
Ok:
A hiba gyakran előfordul.
Elhárítás:
Ügyfélszolgálat
Forduljon az ügyfélszolgálathoz.
A Szerviz ellenőrzőlámpa 4x villog
Ok:
A kipufogógáz hőmérséklet korlátozó kioldott.
Elhárítás:
Kezelő
A készülék kapcsolóját állítsa a „0” állásba.
Hagyja lehűlni a készüléket.
Kapcsolja be a készüléket.
Ok:
A hiba gyakran előfordul.
Elhárítás:
Ügyfélszolgálat
Forduljon az ügyfélszolgálathoz.
A Szerviz ellenőrzőlámpa 5x villog
Ok:
Vízhiány.
Elhárítás:
Kezelő
Ellenőrizze a vízcsatlakozást és az adagoló vezetékeket.
Ok:
A reed kapcsoló beragadt a vízhiány elleni védelembe vagy a mágneses dugattyú elakadt.
Elhárítás:
Ügyfélszolgálat
Forduljon az ügyfélszolgálathoz.
A Szerviz ellenőrzőlámpa 6x villog
Ok:
A lángérzékelő kikapcsolta az égőt.
Elhárítás:
Ügyfélszolgálat
Forduljon az ügyfélszolgálathoz.
A Szerviz ellenőrzőlámpa 7x villog
Ok:
Vízkimeneti hőmérséklet-érzékelő hiba.
Elhárítás:
Ügyfélszolgálat
Forduljon az ügyfélszolgálathoz.
A Szerviz ellenőrzőlámpa 8x villog
Ok:
Kommunikációs hiba.
Elhárítás:
Ügyfélszolgálat
Forduljon az ügyfélszolgálathoz.
A Szerviz ellenőrző lámpa világít
Ok:
Karbantartás szükséges.
A készülék tovább működik.Elhárítás:
Ügyfélszolgálat
Forduljon az ügyfélszolgálathoz.
Ok:
Az adag túl alacsonyra van állítva.
Elhárítás:
Kezelő
Növelje az adagot.
Ok:
A tisztítószer szűrő eltömődött vagy a tartály üres (a tisztítószer LED világít vagy villog).
Elhárítás:
Kezelő
Tisztítsa meg a szűrőt.
Töltse fel a tartályt tisztítószerrel.
Ok:
A tisztítószer szívócsövei, adagolószelepe vagy mágnesszelepe szivárog vagy eltömődött.
Elhárítás:
Kezelő, Ügyfélszolgálat
Ellenőrizze a tisztítószer ellátást.
Cserélje ki a hibás vagy tömítetlen alkatrészeket.
Ok:
A hiba gyakran előfordul.
Elhárítás:
Kezelő
Forduljon az ügyfélszolgálathoz.
A készülékápoló LED világít
Ok:
Készülékápoló felhasználva.
Elhárítás:
Kezelő
Töltse utána a készülékápolót.
Ok:
A fúvóka kiöblítésre került.
Elhárítás:
Kezelő
Cserélje ki a fúvókát.
Ok:
A tisztítószer tartály üres.
Elhárítás:
Kezelő
Töltse fel a tisztítószert vagy zárja el az adagolószelepet.
Ok:
Nincs elég víz.
Elhárítás:
Kezelő
Biztosítsa a megfelelő vízbevitelt.
Ok:
A frissvíz-szűrő szennyezett.
Elhárítás:
Kezelő
Tisztítsa meg a frissvíz-szűrőt.
Ok:
Tisztítószer adagoló szelep tömítetlen.
Elhárítás:
Kezelő
Ellenőrizze és tömítse a szelepet.
Ok:
A tisztítószertömlők szivárognak.
Elhárítás:
Kezelő
Cserélje ki a tisztítószertömlőket.
Ok:
Az úszószelep szorul.
Elhárítás:
Kezelő
Ellenőrizze a szelep mozgását.
Ok:
A biztonsági szelep tömítetlen.
Elhárítás:
Ügyfélszolgálat
Ellenőrizze a beállítást.
Ha szükséges, szereljen be új tömítést.
Ok:
A mennyiségszabályozó szelep szivárog vagy túl alacsonyra van állítva.
Elhárítás:
Ügyfélszolgálat
Ellenőrizze a szelep alkatrészeit.
Cserélje ki az alkatrészeket, ha sérültek, tisztítsa meg, ha szennyezettek.
Ok:
A nyomásleeresztő mágnesszelep meghibásodott.
Elhárítás:
Ügyfélszolgálat
Cserélje ki a mágnesszelepet.
Ok:
A rezgéscsillapító meghibásodott.
Elhárítás:
Ügyfélszolgálat
Cserélje ki a rezgéscsillapítót.
Ok:
A magasnyomású szivattyú kis levegőt szív be.
Elhárítás:
Ügyfélszolgálat
Ellenőrizze a szívórendszert és javítsa ki a szivárgásokat.
Ok:
A tisztítószer tartály üres, és a tisztítószer-adagolás aktiválva van.
Elhárítás:
Kezelő
Adjon hozzá tisztítószert, vagy állítsa a tisztítószer adagolását 0-ra.
Ok:
Nincs elég víz, a vízbefolyás/frissvíz-szűrő eltömődött.
Elhárítás:
Kezelő
Ellenőrizze a vízellátást.
Tisztítsa meg a frissvíz-szűrőt.
Ok:
A fúvóka eltömődött a szórócsőben.
Elhárítás:
Kezelő
Ellenőrizze és tisztítsa meg a fúvókát.
Ok:
A készülék elvízkövesedett.
Elhárítás:
Kezelő/Ügyfélszolgálat
Vízkőmentesítse a készüléket (Lásd A készülék vízkőtelenítése)
Ok:
A túlfolyó kapcsolási pontja elállítódott.
Elhárítás:
Ügyfélszolgálat
Állítsa be újra a túlfolyót.
Ok:
Levegő a szivattyúban.
Elhárítás:
Kezelő
Légtelenítse a készüléket.
Ok:
A biztonsági szelep vagy a biztonsági szelep tömítése hibás.
Elhárítás:
Ügyfélszolgálat
Cserélje ki a biztonsági szelepet vagy a tömítést.
Ok:
Nyomáskapcsoló hibás.
Elhárítás:
Ügyfélszolgálat
Forduljon az ügyfélszolgálathoz.
Minden országban az illetékes értékesítőnk által biztosított garanciális feltételek érvényesek. Amennyiben a garanciaidőn belül a készüléknél hibák merülnek fel, azokat díjmentesen orvosoljuk, ha az adott hibák anyag-, illetve gyártási hibák. Garanciális esetben kérjük, a számlával együtt forduljon forgalmazójához vagy a legközelebbi, arra jogosult ügyfélszolgálati irodához.
További információk:www.kaercher.com/dealersearch
A garanciával kapcsolatos további információk (amennyiben elérhetők) megtekinthetők a Kärcher Magyarország Szerviz elemének „Letöltések” menüjében.
Kijelentjük, hogy az alább említett termék megfelel a felsorolt irányelvek és rendeletek vonatkozó rendelkezéseinek. A terméken végzett, de velünk nem egyeztetett módosítás esetén jelen nyilatkozat érvényét veszti.
Termék: Magasnyomású tisztító ST
Típus: 1.698-xxx
Típus: 1.699-xxx
Irányelvek és rendeletek2006/42/EK (+2009/127/EK)
2014/30/EU
2014/68/EU
2011/65/EU
2009/125/EK
(EU) 2019/1781
Alkalmazott harmonizált szabványokEN 60335-1
EN 60335-2-79
EN 55014-1: 2017 + A11: 2020
EN 55014-2: 1997 + A1: 2001 + A2: 2008
EN 61000-3-2: 2014
EN IEC 63000: 2018
HDS 8/18-4 ST; HDS 10/21-4 ST
EN 61000-3-3: 2013
HDS 13/20-4 ST
EN 61000-3-11: 2000
Név és címDokumentációs meghatalmazott:
S. Reiser
Alfred Kärcher SE & Co. KG
Alfred-Kärcher-Str. 28 - 40
71364 Winnenden (Németország)
Telefon: +49 7195 14-0
Fax: +49 7195 14-2212

Winnenden, 2024/09/01
Az aláírók a cégvezetőség megbízásából és teljes körű meghatalmazásával járnak el.
Alfred Kärcher SE & Co. KG
Alfred-Kärcher-Str. 28 - 40
71364 Winnenden (Németország)
Tel.: +49 7195 14-0
Fax: +49 7195 14-2212
Elektromos csatlakozás | |
Hálózati feszültség | 400 V |
Fázis | 3 ~ |
Hálózati frekvencia | 50 Hz |
Csatlakozási teljesítmény | 5,5 kW |
Hálózatvédelem (C-típusú, gL/gG) | 16 A |
Védettség | IPX5 |
Érintésvédelmi osztály | I |
Vízcsatlakozás | |
Hozzáfolyási mennyiség (min.) | 1000 (16,7) l/h (l/min) |
Hozzáfolyási nyomás (max.) | 1 (10) MPa (bar) |
Hozzáfolyási hőmérséklet (max.) | 30 °C |
A készülék teljesítményre vonatkozó adatai | |
Szállítási mennyiség, víz | 800 (13,3) l/h (l/min) |
Víz üzemi nyomása normál fúvókával | 18 (180) MPa (bar) |
Túl magas üzemi nyomású biztonsági szelep (maximum) | 24,0 (240) MPa (bar) |
Forró víz működési hőmérséklete (maximum) | 98 °C |
Szállítási mennyiség, tisztítószer | 0-45 (0-0,75) l/h (l/min) |
Égő teljesítménye | 61 kW |
Teljes vízhőmérséklet-növekedés, teljes terhelésnél | 65 K |
Fűtőolaj-fogyasztás (max.) | 5,1 kg/h |
A magasnyomású pisztoly visszalökőereje | 65 N |
A sztenderd fúvókaméret | 043 |
Méretek és súlyok | |
Jellemző üzemi súly | 134 kg |
Hosszúság | 1141 mm |
Szélesség | 577 mm |
Magasság kéményadapterrel | 936 mm |
Magasnyomású szivattyú | |
Töltési mennyiség | 0,5 l |
Olajfajta | SAE 15W-40 |
Égő | |
Üzemanyag | Fűtőolaj EL, dízel, dízel B7/B10 vagy HVO 100 |
Az EN 60335-2-79 szerint meghatározott értékek | |
Zajszint LpA | 78 dB(A) |
Bizonytalansági paraméter KpA | 3 dB(A) |
Zajteljesítményszint LWA + bizonytalansági paraméter KWA | 95 dB(A) |
Kéz-kar-vibrációs érték | 3,9 m/s2 |
Bizonytalansági paraméter K | 0,9 m/s2 |
Elektromos csatlakozás | |
Hálózati feszültség | 400 V |
Fázis | 3 ~ |
Hálózati frekvencia | 50 Hz |
Csatlakozási teljesítmény | 8 kW |
Hálózatvédelem (C-típusú, gL/gG) | 25 A |
Védettség | IPX5 |
Érintésvédelmi osztály | I |
Vízcsatlakozás | |
Hozzáfolyási mennyiség (min.) | 1300 (21,7) l/h (l/min) |
Hozzáfolyási nyomás (max.) | 1 (10) MPa (bar) |
Hozzáfolyási hőmérséklet (max.) | 30 °C |
A készülék teljesítményre vonatkozó adatai | |
Szállítási mennyiség, víz | 1000 (16,7) l/h (l/min) |
Víz üzemi nyomása normál fúvókával | 21 (210) MPa (bar) |
Túl magas üzemi nyomású biztonsági szelep (maximum) | 27,0 (270) MPa (bar) |
Forró víz működési hőmérséklete (maximum) | 98 °C |
Szállítási mennyiség, tisztítószer | 0-58 (0-0,97) l/h (l/min) |
Égő teljesítménye | 77 kW |
Teljes vízhőmérséklet-növekedés, teljes terhelésnél | 65 K |
Fűtőolaj-fogyasztás (max.) | 6,5 kg/h |
A magasnyomású pisztoly visszalökőereje | 57 N |
A sztenderd fúvókaméret | 050 |
Méretek és súlyok | |
Jellemző üzemi súly | 143 kg |
Hosszúság | 1141 mm |
Szélesség | 577 mm |
Magasság kéményadapterrel | 936 mm |
Magasnyomású szivattyú | |
Töltési mennyiség | 0,65 l |
Olajfajta | SAE 15W-40 |
Égő | |
Üzemanyag | Fűtőolaj EL, dízel, dízel B7/B10 vagy HVO 100 |
Az EN 60335-2-79 szerint meghatározott értékek | |
Zajszint LpA | 78 dB(A) |
Bizonytalansági paraméter KpA | 3 dB(A) |
Zajteljesítményszint LWA + bizonytalansági paraméter KWA | 95 dB(A) |
Kéz-kar-vibrációs érték | 3,8 m/s2 |
Bizonytalansági paraméter K | 1,3 m/s2 |
Elektromos csatlakozás | |
Hálózati feszültség | 400 V |
Fázis | 3 ~ |
Hálózati frekvencia | 50 Hz |
Csatlakozási teljesítmény | 9,5 kW |
Hálózatvédelem (C-típusú, gL/gG) | 25 A |
Védettség | IPX5 |
Érintésvédelmi osztály | I |
Maximális megengedett hálózati impedancia | 0,3784 Ω |
Vízcsatlakozás | |
Hozzáfolyási mennyiség (min.) | 1500 (25) l/h (l/min) |
Hozzáfolyási nyomás (max.) | 1 (10) MPa (bar) |
Hozzáfolyási hőmérséklet (max.) | 30 °C |
A készülék teljesítményre vonatkozó adatai | |
Szállítási mennyiség, víz | 1300 (21,7) l/h (l/min) |
Víz üzemi nyomása normál fúvókával | 20 (200) MPa (bar) |
Túl magas üzemi nyomású biztonsági szelep (maximum) | 27,0 (270) MPa (bar) |
Forró víz működési hőmérséklete (maximum) | 98 °C |
Szállítási mennyiség, tisztítószer | 0-45 (0-0,75) l/h (l/min) |
Égő teljesítménye | 108 kW |
Teljes vízhőmérséklet-növekedés, teljes terhelésnél | 65 K |
Fűtőolaj-fogyasztás (max.) | 9,1 kg/h |
A magasnyomású pisztoly visszalökőereje | 72 N |
A sztenderd fúvókaméret | 070 |
Méretek és súlyok | |
Jellemző üzemi súly | 168 kg |
Hosszúság | 1141 mm |
Szélesség | 577 mm |
Magasság kéményadapterrel | 940 mm |
Magasnyomású szivattyú | |
Töltési mennyiség | 0,65 l |
Olajfajta | SAE 15W-40 |
Égő | |
Üzemanyag | Fűtőolaj EL, dízel, dízel B7/B10 vagy HVO 100 |
Az EN 60335-2-79 szerint meghatározott értékek | |
Zajszint LpA | 78 dB(A) |
Bizonytalansági paraméter KpA | 3 dB(A) |
Zajteljesítményszint LWA + bizonytalansági paraméter KWA | 95 dB(A) |
Kéz-kar-vibrációs érték | 4,8 m/s2 |
Bizonytalansági paraméter K | 1 m/s2 |


A berendezés típusa: | Gyártási szám: | Üzembe helyezés dátuma: |
A vizsgálat dátuma: | ||
Megállapítások: | ||
Aláírás | ||
A vizsgálat dátuma: | ||
Megállapítások: | ||
Aláírás | ||
A vizsgálat dátuma: | ||
Megállapítások: | ||
Aláírás | ||
A vizsgálat dátuma: | ||
Megállapítások: | ||
Aláírás |

2-2-NN-A4-GS-20906