HDS 10/21-4 ST Gas

59795390 (09/25)

59795390 (09/25)
Lesen Sie vor der ersten Benutzung des Geräts diese Originalbetriebsanleitung und die beiliegenden Sicherheitshinweise. Handeln Sie danach.
Bewahren Sie beide Hefte für späteren Gebrauch oder für Nachbesitzer auf.
Sie dürfen am Gerät keine Veränderungen vornehmen.
Abgase sind giftig. Atmen Sie keine Abgase ein. Stellen Sie beim Betrieb des Geräts in Räumen eine ausreichende Belüftung und Abführung der Abgase sicher.
Jeweilige nationale Vorschriften des Gesetzgebers für Flüssigkeitsstrahlerbeachten
Beachten Sie nationale Vorschriften des Gesetzgebers zur Unfallverhütung. Flüssigkeitsstrahler müssen regelmäßig geprüft und das Ergebnis der Prüfung schriftlich festgehalten werden.
Die Sicherheitshinweise der verwendeten Reinigungsmittel beachten.
Beachten Sie, dass die Heizeinrichtung des Geräts eine Feuerungsanlage ist. Feuerungsanlagen müssen regelmäßig nach den jeweiligen nationalen Vorschriften des Gesetzgebers überprüft werden.
Gemäß gültigen nationalen Bestimmungen muss dieser Hochdruckreiniger bei gewerblichem Einsatz erstmalig von einer befähigten Person in Betrieb genommen werden. KÄRCHER hat diese Erstinbetriebnahme bereits für Sie durchgeführt und dokumentiert. Die Dokumentation dazu erhalten Sie auf Nachfrage über Ihren KÄRCHER Partner. Bitte halten Sie bei Nachfragen zur Dokumentation die Teile- und Werknummer des Geräts bereit.
Wir weisen darauf hin, dass das Gerät gemäß den gültigen nationalen Bestimmungen wiederkehrend von einer befähigten Person geprüft werden muss. Bitte wenden Sie sich dazu an Ihren KÄRCHER Partner.
| Den Hochdruckstrahl nicht auf Personen, Tiere, aktive elektrische Ausrüstung oder auf das Gerät selbst richten. Das Gerät vor Frost schützen. |
| Gefahr durch elektrische Spannung. Nur Elektro-Fachkräfte oder autorisiertes Fachpersonal dürfen Arbeiten an der elektrischen Anlage durchführen. |
| Gemäß gültigen Vorschriften darf das Gerät nie ohne Systemtrenner am Trinkwassernetz betrieben werden. Stellen Sie sicher, dass der Anschluss Ihrer Hauswasseranlage, an dem der Hochdruckreiniger betrieben wird, mit einem Systemtrenner gemäß EN 12729 Typ BA ausgestattet ist. Wasser, das durch einen Systemtrenner geflossen ist, wird als nicht trinkbar eingestuft. Systemtrenner immer an der Wasserversorgung, niemals direkt am Gerät anschließen. |
![]() | Gesundheitsgefahr durch giftige Abgase. Atmen Sie die Abgase nicht ein. |
![]() | Verbrennungsgefahr durch heiße Oberflächen. |
| Code für Informationen |
Vor der Installation des Gerätes sollte eine Abstimmung mit dem Gasversorgungsunternehmen und dem Bezirksschornsteinfegermeister erfolgen.
Bei der Installation sind die Vorschriften des Baurechts, des Gewerberechts und des Immissionsschutzes zu beachten. Wir weisen auf die nachstehend aufgeführten Vorschriften, Richtlinien und Normen hin:
Das Gerät darf nur von einem Fachbetrieb nach den jeweiligen nationalen Vorschriften installiert werden.
Bei der elektrischen Installation sind die jeweiligen nationalen Vorschriften des Gesetzgebers zu beachten.
Bei der Gasinstallation sind die jeweiligen nationalen Vorschriften des Gesetzgebers zu beachten.
Einstellungen, Wartungsarbeiten und Reparaturen am Brenner dürfen nur von geschulten Kärcher-Kundendienstmonteuren durchgeführt werden.
Bei der Planung eines Kamins müssen die örtlich gültigen Richtlinien beachtet werden.
Am Gerät wird die Anlage ein- und ausgeschaltet sowie die Wassertemperatur eingestellt. Zudem können die Reinigungsmitteldosierung eingestellt und Fehlermeldungen eingesehen werden.
Weitere Arbeitsplätze sind je nach Anlagenaufbau an den Zubehörgeräten (Spritzeinrichtungen), die an den Zapfstellen angeschlossen werden. An diesen Arbeitsplätzen können optional Fernbedienungen installiert werden.
Verletzungsgefahr durch fehlende oder veränderte Sicherheitseinrichtungen!
Sicherheitseinrichtungen dienen Ihrem Schutz.
Sicherheitseinrichtungen nicht umgehen, entfernen oder unwirksam machen.Die Sicherheitseinrichtungen sind werkseitig eingestellt und plombiert. Einstellungen erfolgen nur durch den Kundendienst.
Die Wassermangelsicherung (Strömungsschalter) verhindert die Überhitzung des Brenners und den Trockenlauf der HD-Pumpe bei Wassermangel. Bei unzureichender Wasserversorgung schaltet das Gerät ab.
Der Druckschalter schaltet das Gerät bei Überschreitung des maximalen Arbeitsdrucks ab.
Beim Überschreiten des maximal zulässigen Systemdrucks öffnet das Sicherheitsventil, um den Druck im System abzubauen. Das Sicherheitsventil ist werkseitig eingestellt und plombiert. Die Einstellung erfolgt nur durch den Kundendienst.
Die Flammüberwachung überwacht die Helligkeit der Flamme am Brenner und schaltet den Brenner im Fehlerfall ab.
Durch das Schauglas kann über das Vorhandensein einer Flamme der Betriebszustand des Brenners festgestellt werden.
Ist der Brennermotor blockiert, löst der Wicklungsschutzschalter aus. Der Motor der Hochdruckpumpe ist über die Elektronik sowie einen Wicklungsschutzschalter abgesichert.
Wenn die Abgastemperatur über den zulässigen Wert steigt, schaltet der Abgastemperaturbegrenzer den Brenner ab und verriegelt.
Der Temperaturbegrenzer schaltet der Brenner bei Erreichen einer zu hohen Temperatur ab.
Der Luftdruckschalter schaltet den Brenner ab, sobald das Gebläse keinen Luftdruck erzeugt.
Der Abgasdruckschalter schaltet den Brenner ab, wenn im Abgassystem ein unzulässig hoher Gegendruck entsteht, z. B. bei Verstopfung.
Über die Reset-Taste kann der Gasbrenner bei einer Störung wieder gestartet werden.
Nach Abschalten des Geräts über die Hochdruckpistole öffnet nach Ablauf der Betriebsbereitschaftszeit ein im Hochdrucksystem angeordnetes Magnetventil. Dadurch wird der aufgebaute Druck im Hochdrucksystem abgebaut.
Die Sicherungsraste an der Hochdruckpistole verhindert das unbeabsichtigte Einschalten des Geräts.
Wird das Gerät 30 Minuten nicht genutzt, schaltet das Gerät ab. Die Bereitschaftszeit kann über das Servicemenü vom Kundendienst aktiviert und deaktiviert werden.
Die Verpackungsmaterialien sind recyclebar. Bitte Verpackungen umweltgerecht entsorgen.
Elektrische und elektronische Geräte enthalten wertvolle recyclebare Materialien und oft Bestandteile wie Batterien, Akkus oder Öl, die bei falschem Umgang oder falscher Entsorgung eine potenzielle Gefahr für die menschliche Gesundheit und die Umwelt darstellen können. Für den ordnungsgemäßen Betrieb des Geräts sind diese Bestandteile jedoch notwendig. Mit diesem Symbol gekennzeichnete Geräte dürfen nicht mit dem Hausmüll entsorgt werden.
Kärcher-Reinigungsmittel sind abscheidefreundlich (ASF). Das bedeutet, dass die Funktion eines Ölabscheiders nicht behindert wird. Eine Liste mit empfohlenen Reinigungsmitteln ist im Kapitel Zubehör und Ersatzteile aufgeführt.
Hinweise zu Inhaltsstoffen (REACH)Aktuelle Informationen zu Inhaltsstoffen finden Sie unter: www.kaercher.de/REACH
Das Gerät dient dazu, mittels eines frei austretenden Wasserstrahls Schmutz von Oberflächen zu entfernen. Es wird insbesondere zur Reinigung von Maschinen, Fahrzeugen und Fassaden verwendet.
Die Anlage muss so montiert werden, dass die hintere Öffnung geschlossen ist, beispielsweise durch eine Wand.
Als Hochdruckmedium darf nur sauberes Wasser verwendet werden. Verschmutzungen führen zu vorzeitigem Verschleiß oder Ablagerungen im Gerät.
Normale Betriebstemperatur zwischen 0°C und 25°C. Gelegentlich sind Umgebungstemperaturen bis 35°C zulässig.
Einsatz an Tankstellen oder anderen Gefahrenbereichen
Verletzungsgefahr
Beachten Sie die entsprechenden Sicherheitsvorschriften.Mineralölhaltiges Abwasser nicht ins Erdreich, Gewässer oder Kanalisation gelangen lassen. Führen Sie eine Motorenwäsche oder Unterbodenwäsche nur an geeigneten Plätzen mit Ölabscheider durch.
Verschmutztes Wasser
Vorzeitiger Verschleiß oder Ablagerungen im Gerät
Versorgen Sie das Gerät nur mit sauberem Wasser oder Recyclingwasser, das die Grenzwerte nicht überschreitet.Für die Wasserversorgung gelten folgende Grenzwerte:
pH-Wert: 6,5-9,5
Elektrische Leitfähigkeit: Leitfähigkeit von Frischwasser + 1200 µS/cm, maximale Leitfähigkeit 2000 µS/cm
Absetzbare Stoffe (Probevolumen 1 l, Absetzzeit 30 Minuten): < 0,5 mg/l
Abfiltrierbare Stoffe: < 50 mg/l, keine abrasiven Stoffe
Kohlenwasserstoffe: < 20 mg/l
Chlorid: < 300 mg/l
Sulfat: < 240 mg/l
Kalzium: < 200 mg/l
Gesamthärte: < 28 °dH, < 50° TH, < 500 ppm (mg CaCO3/l)
Eisen: < 0,5 mg/l
Mangan: < 0,05 mg/l
Kupfer: < 2 mg/l
Aktivchlor: < 0,3 mg/l
Frei von üblen Gerüchen
Nur Original-Zubehör und Original-Ersatzteile verwenden, sie bieten die Gewähr für einen sicheren und störungsfreien Betrieb des Geräts.
Informationen über Zubehör und Ersatzteile finden Sie unter www.kaercher.com.
Reinigungsmittel erleichtern die Reinigungsaufgaben.In der Tabelle ist eine Auswahl von Reinigungsmitteln dargestellt. Vor Verarbeitung von Reinigungsmitteln müssen unbedingt die Hinweise auf der Verpackung beachtet werden.
Anwendungsbereich | Verschmutzung, Anwendungsart | Reinigungsmittel | Kärcher-Bezeichnung | Dosierung |
|---|---|---|---|---|
Kfz-Gewerbe, Tankstellen, Spedition, Fuhrparks | Staub, Straßenschmutz, Mineralöle(auf lackierten Flächen) | Aktivreiniger, neutral * | RM 55 * | 0,5-8% |
Aktivreiniger, alkalisch | RM 81* | 0,25-1,25% | ||
Natürlicher Aktivreiniger, alkalisch | RM 82N | |||
RM 803* | ||||
Schaumreiniger | RM 838 direct | |||
RM 806 | ||||
Fahrzeugkonservierung | Heißwachs | RM 41 | ||
Heißwachs | RM 820* | |||
Sprühwachs | RM 821* | |||
Super-Perlwachs | RM 824* | |||
Metallverarbeitende Industrie | Öle, Fette, Staub und ähnliche Verschmutzungen | Aktivreiniger, neutral * | RM 55 * | 0,5-8% |
Aktivreiniger, alkalisch | RM 81* | 0,25-1,25% | ||
RM 803* | ||||
RM 806 | ||||
Für starke Verschmutzung | RM 31* | 0,375-2,5% | ||
Flüssig (mit Korrosionsschutz) | RM 39 | |||
Lebensmittel verarbeitende Betriebe | Leichte bis mittlere Verschmutzungen, Fette/Öle, Großflächen | Teilereiniger | RM 39 | |
Aktivreiniger, neutral * | RM 55 * | 0,5-8% | ||
Aktivreiniger, alkalisch | RM 81* | 0,25-1,25% | ||
Natürlicher Aktivreiniger, alkalisch | RM 82N | |||
Schaumreiniger, neutral | RM 57 | |||
Schaumreiniger | RM 58* | |||
Gelschaum OSC | RM 882 | |||
RM 31*/** | 0,375-2,5% | |||
Rauchharz | Rauchharzentferner | RM 33** | ||
Reinigung und Desinfektion | RM 732 | |||
Desinfektion | RM 735 | |||
Kalk, mineralische Ablagerungen | RM 25** | |||
Schaumreiniger | RM 59* | |||
Sanitärbereich | Kalk, Urinstein, Seifen etc. | Grundreiniger | RM 25* | |
Schaumreiniger | RM 59 |
* Abscheiderfreundlich
** nur für kurzen Einsatz, Zweischrittmethode, mit Klarwasser nachspülen.
Prüfen Sie beim Auspacken den Inhalt auf Vollständigkeit. Bei Transportschäden benachrichtigen Sie bitte Ihren Händler.
Im Lieferumfang ist eine Standarddüse enthalten. Weiteres Zubehör ist im Lieferumfang nicht enthalten.

Die folgenden Anbausätze sind separat erhältlich:
Fernbedienung (nicht abgebildet)
Druckentlastung (nicht abgebildet)
Zweites Reinigungsmittel + Dosierung
Bodengestell aus Stahl (nicht abgebildet)
Magnetventil Wasserzulauf (nicht abgebildet)
Betriebsstundenzähler + Manometer

Kontrolllampe | Blinkcode | Bedeutung |
|---|---|---|
KontrolllampeServicemenü (rot) | - | Diese Kontrolllampe ist nur für Servicetechniker relevant. |
Kontrolllampe Service (rot) | leuchtet | Service/Wartung durchführen nach 600 h Betrieb Pumpe nach 400 h Betrieb Brenner |
blinkt 1x | Leckage am Gerät Das Gerät schaltet ab. | |
blinkt 2x | Fehler Strom/Spannung:
Das Gerät schaltet ab. | |
blinkt 3x | Wicklungsschutzkontakt-Fehler Das Gerät schaltet ab. | |
blinkt 4x | Abgasfehler Das Gerät schaltet ab. | |
blinkt 5x | Wassermangel/Trockenlauf Das Gerät schaltet ab. | |
blinkt 6x | LED Flammfühler zu hell / zu dunkel Das Gerät schaltet ab. | |
blinkt 7x | Fehler Temperatursensor Wasserausgang Das Gerät schaltet ab. | |
blinkt 8x | Kommunikationsfehler Das Gerät schaltet ab. | |
Kontrolllampe Betrieb (grün) | leuchtet | Normalbetrieb ohne Fehler |
blinkt 1x | Pumpe läuft durchgängig seit 30 Minuten | |
blinkt 2x | Pumpe durchgängig inaktiv seit 30 Minuten | |
Kontrolllampe Reinigungsmittel (orange) | leuchtet | Reinigungsmittel1 leer |
blinkt 1x | Reinigungsmittel 2 leer | |
Kontrolllampe Systempflege (orange) | leuchtet | Systempflege leer |
Im Lieferumfang ist kein Zubehör enthalten.

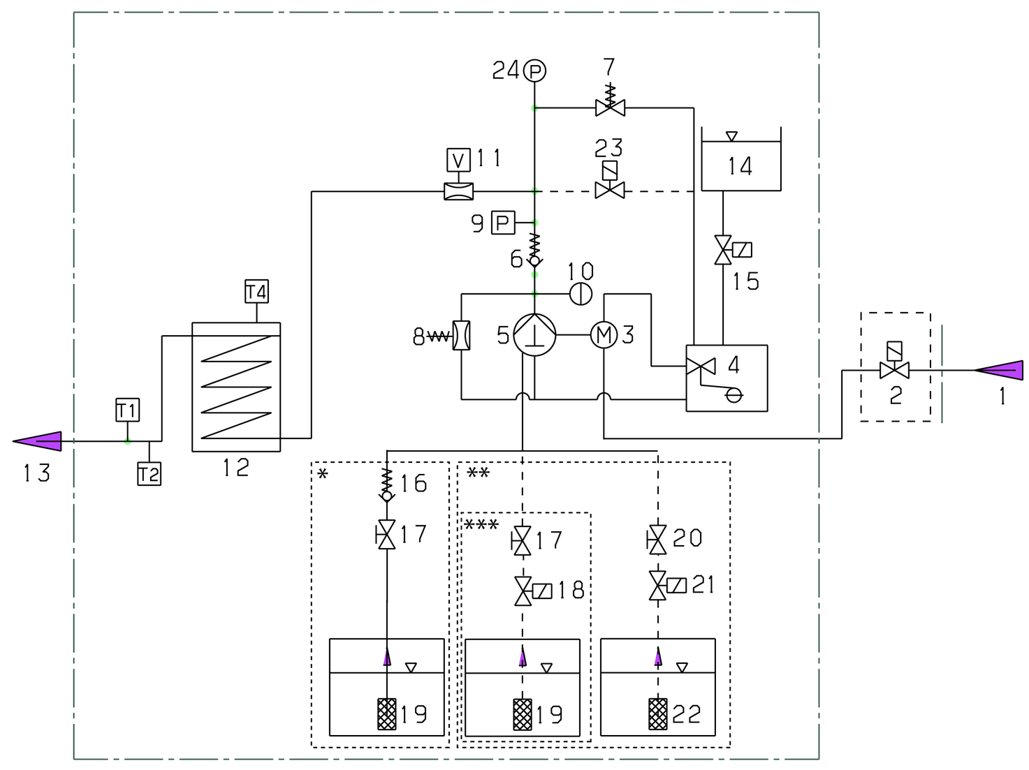
Das Kaltwasser gelangt über die Motorkühlschlange und den Schwimmerbehälter zur Saugseite der Hochdruckpumpe. Im Schwimmerbehälter wird die Systempflege (RM 110) zudosiert. Dies wird je nach Wasserhärte vom Kundendienst nach Bedarf eingestellt. Die Pumpe fördert Wasser und angesaugtes Reinigungsmittel durch den Durchlauferhitzer. Der Anteil von Reinigungsmittel im Wasser kann durch ein Dosierventil eingestellt werden. Der Durchlauferhitzer wird mit einem Brenner beheizt.
Der Hochdruckausgang wird direkt an einen Hochdruckschlauch oder an ein im Gebäude vorhandenes Hochdrucknetz angeschlossen. An den Zapfstellen dieses Netzes erfolgt der Anschluss der Hochdruckpistole mit einem Hochdruckschlauch.

T1 Temperaturfühler Wasserausgang
T2 Temperaturbegrenzer
T4 Abgastemperaturwächter
* Fließschema mit 1 Reinigungsmittel ohne Fernbedienung (Auslieferungsstand)
** Fließschema mit 2 Reinigungsmitteln und Fernbedienung (Option)
*** Fließschema mit 1 Reinigungsmittel und Fernbedienung (Option)
Die Installation darf nur durch autorisiertes Fachpersonal erfolgen!
Bei der Lieferung ist das Gerät zur Sicherung mit der Transportpalette verschraubt.
Den Karton und die Kanthölzer abnehmen.
Die Schrauben der Gerätehaube lösen und die Haube abnehmen.
Die 2 Schrauben rechts vorne und links hinten entfernen, um den Geräterahmen von der Palette zu lösen.

Das Gerät von der Palette heben und die Haube wieder montieren.
Die Heizeinrichtung des Geräts ist eine Feuerungsanlage. Bei der Aufstellung sind die örtlich geltenden Vorschriften zu beachten.
Nur geprüfte Schornsteine und Abgasleitungen verwenden.
Die Installation der Gasleitungen sowie der gasseitige Anschluss des Geräts darf nur von einer im Gas- und Wasserhandwerk eingetragenen Fachfirma erfolgen.
Einstellungen und Reparaturen am Gasbrenner dürfen nur von geschulten Kärcher Kundendienst-Monteuren ausgeführt werden.
In der Gaszuleitung, die mit mindestens 1 Zoll Nennweite ausgeführt werden muss, sind ein Manometer und ein Absperrventil vorzusehen.
Aufgrund der durch die Hochdruckpumpe verursachten Vibrationen muss die Verbindung zwischen starrer Gasleitung und Gerät mit einem flexiblen Gasschlauch ausgeführt werden.
Bei Gaszuleitungen von mehr als 10 m Länge muss Nennweite 1 1/2 Zoll oder größer vorgesehen werden. Der Gasanschluss am Gerät ist in Nennweite 1 Zoll.
Verletzungsgefahr
Der Anschlussnippel darf sich nicht gegenüber dem Brennergehäuse verdrehen. Die Abdichtung des Gewindeanschlusses ist mit DVGW-zugelassenen Dichtmitteln auszuführen. Nach dem Anschließen muss die Verbindungsstelle mit DVGW-zugelassenem Lecksuchspray auf Dichtheit überprüft werden.Die Rohrweite der Gasleitung muss entsprechend DVGW TRGI berechnet werden. Die Nennweite des Gerätegasanschlusses ist nicht automatisch Rohrleitungsnennweite. Die Dimensionierung und Installation der Gasleitung muss nach den entsprechenden Normen und Vorschriften erfolgen.
Die Komponenten für Luft-/Abgasführung gehören nicht zum Gerät. Bei der Gebäudeinstallation die örtlichen Vorschriften beachten.
Jedes Gerät muss an einen eigenen Kamin angeschlossen werden.
Die Abgasführung entsprechend der örtlichen Vorschriften und in Abstimmung mit dem zuständigen Schornsteinfegermeister ausführen.
Typ B23 |
Gasgerät ohne Strömungssicherung, bei der alle unter Überdruck stehenden Teile des Abgaswegs Verbrennungsluft umspült sind. Die B23-Installation eröffnet die Möglichkeit, das Gerät an einem herkömmlichen einzügigen Schornstein nach DIN 18160 anzuschließen und raumluftabhängig zu betreiben. Voraussetzung ist, dass der Schornstein für den Anschluss von Typ B23 geeignet ist. Das kann z. B. erreicht werden, indem der Schornstein durch Einziehen eines Edelstahlrohrs saniert wurde.
Zum Anschluss an einen runden Kamin muss der mitgelieferte Abgasstutzen (Teile-Nr. 4.656-014) verwendet werden.
Der Durchmesser des Adapters 4.656-014.0 beträgt 199 mm + 0 mm / -1 mm

Vor der Montage die Wand auf Tragfähigkeit prüfen. Für Beton-, Hohlraumbaustein-, Ziegelbaustein- und Gasbetonwände geeignete Dübel und Schrauben verwenden, z. B. Injektionsanker.
Das Gerät darf nicht starr mit dem Wasserleitungs- oder dem Hochdruckrohrleitungsnetz verbunden werden. Die Verbindungsschläuche sind unbedingt zu montieren.
Zwischen dem Wasserleitungsnetz und dem Verbindungsschlauch einen Absperrhahn vorsehen.

Bei der Montage der Hochdruckleitungen die jeweiligen nationalen Vorschriften des Gesetzgebers beachten.
Der Druckabfall in der Rohrleitung muss unter 1,5 MPa liegen.
Die fertige Rohrleitung muss mit 32 MPa geprüft werden.
Die Isolation der Rohrleitung muss bis 100°C temperaturbeständig sein.
Die Behälter so aufstellen, dass sich der untere Niveauspiegel des Reinigungsmittels nicht mehr als 1,5 m unter dem Geräteboden und der obere Niveauspiegel nicht über dem Geräteboden befindet.
Zwischen dem Gerät und den Entnahmestellen können Fernbedienungen zwischengeschaltet werden. Diese ermöglichen die Bedienung des Geräts direkt an der Entnahmestelle.
Je nach Anwendungsfall stehen verschiedene Anbausätze für Fernbedienungen zur Verfügung.
Funktion | Beschreibung | |
|---|---|---|
![]() | Reset | Nach den Ablauf der Bereitschaftszeit kann das Gerät direkt an der Entnahmestelle wieder gestartet werden. |
![]() | Not-Aus | |
![]() | Ein/Aus + Reinigungsmittel (Drehschalter) Einzelplatz | Ein- und Ausschalten des Geräts an der Entnahmestelle. Aktivierung der Heißwasser-Funktion (Brenner schaltet ein). Auswahl, ob Reinigungsmittel beigemischt werden soll: Keine Beimischung, Beimischung RM 1 oder Beimischung RM 2, jeweils wie am Gerät eingestellt. |
| Ein/Aus + Reinigungsmittel (Drucktasten) bis zu 5 Plätze | Ein- und Ausschalten des Geräts an der Entnahmestelle. Aktivierung der Heißwasser-Funktion (Brenner schaltet ein). Auswahl, ob Reinigungsmittel beigemischt werden soll: Keine Beimischung, Beimischung RM 1 oder Beimischung RM 2 (Option), jeweils wie am Gerät eingestellt. |

Den Wasserzulauf mit einem passenden Schlauch an das Wasserleitungsnetz anschließen.
Die Leistung der Wasserversorgung muss mindestens 1300 l/h bei mindestens 0,15 MPa betragen.
Die Wassertemperatur muss unter 30 °C liegen.
Wenn der Anbausatz “Magnetventil Wasserzulauf” installiert ist, sperrt das Ventil den Wasserzulauf, bis an einer Entnahmestelle Wasser benötigt bzw. das Gerät eingeschaltet wird.
Einschaltvorgänge erzeugen kurzzeitig Spannungsabsenkungen. Bei ungünstigen Netzbedingungen können Beeinträchtigungen anderer Geräte auftreten.
Überschreitung der Netzimpedanz
Elektrischer Schlag bei Kurzschluss
Die maximal zulässige Netzimpedanz am elektrischen Anschlusspunkt (siehe Technische Daten) darf nicht überschritten werden.Bei Unklarheiten bezüglich der an Ihrem Anschlusspunkt vorliegenden Netzimpedanz setzen Sie sich bitte mit Ihrem Energieversorgungsunternehmen in Verbindung.Anschlusswerte siehe Technische Daten und Typenschild.
Der elektrische Anschluss muss von einem Elektroinstallateur ausgeführt werden und IEC 60364-1 entsprechen.
Strom führende Teile, Kabel und Geräte im Arbeitsbereich müssen in einwandfreiem Zustand strahlwassergeschützt sein.
Lebensgefahr durch elektrischen Schlag!
Beim Betrieb des Geräts an einer Steckdose ohne Fehlerstrom-Schutzschalter bzw. ohne Schutzkontakt (Erdung), besteht im Fehlerfall Lebensgefahr durch elektrischen Schlag!
Betreiben Sie das Gerät nur an Steckdosen mit Schutzkontakt und mit einem Fehlerstrom-Schutzschalter mit Nennfehlerstrom von max. 30 mA.Das Gerät ist werkseitig auf die Gasart G 20 eingestellt. Bei Umstellung des Erdgas-Geräts auf G 25 sind die Erdgas-Abgaswerte gemäß Service-Information einzustellen.
Das beiliegende Leerschild wird mit der neu eingestellten Gasart beschriftet und im Anschriftenfeld auf der rechten Geräteseite angebracht. Gleichzeitig muss das dort ab Werk angebrachte Schild mit Angabe G 20 entfernt werden.
Den Gasanschluss prüfen.
Gerät mit ANTI!Twist: Den gelben Hochdruckschlauchanschluss an der Hochdruckpistole befestigen.
Das EASY!Lock-System verbindet Komponenten durch ein Schnellgewinde mit nur einer Umdrehung schnell und sicher.
Das Strahlrohr mit der Hochdruckpistole verbinden und handfest anziehen (EASY!Lock).

Die Hochdruckdüse auf das Strahlrohr stecken.
Die Überwurfmutter montieren und handfest anziehen (EASY!Lock).
Gerät ohne Schlauchtrommel: Den Hochdruckschlauch mit der Hochdruckpistole und dem Hochdruckanschluss des Geräts verbinden und handfest anziehen (EASY!Lock).
Gerät mit Schlauchtrommel: Den Hochdruckschlauch mit der Hochdruckpistole verbinden und handfest anziehen (EASY!Lock).
Aufgerollter Hochdruckschlauch
Beschädigungsgefahr
Vor Betriebsbeginn den Hochdruckschlauch vollständig abrollen.
Verletzungsgefahr
Beschädigte Bauteile können beim Betrieb des Geräts zu Verletzungen führen.
Prüfen Sie Gerät, Zubehör, Zuleitungen und Anschlüsse auf einwandfreien Zustand. Falls der Zustand nicht einwandfrei ist, dürfen Sie das Gerät nicht verwenden.Wasserzulauf sicherstellen.
Die Reinigungsmittelansaugung aus dem Gerät herausführen.
Heizöl anschließen.
Stromversorgung sicherstellen.
RM 110 verhindert bei hartem Wasser das Verkalken der Heizschlange, des Geräts und der Rohrleitungen.
RM 111 dient bei weichem Wasser der Pumpenpflege und dem Schutz vor Schwarzwasserbildung.
Wasserhärte (°dH) | Skala am Drehschalter (1-10) | Zu verwendende Systempflege |
<3 | 3 | RM 111 |
3...7 | 1 | RM 110 |
7...14 | 2 | RM 110 |
14...21 | 3 | RM 110 |
>21 | 4 | RM 110 |
Die örtliche Wasserhärte über das örtliche Versorgungsunternehmen oder mit einem Härteprüfgerät (Bestellnummer 6.768-004.0) ermitteln.
Die Dosierung der Systempflege am Drehschalter des Bedienfelds einstellen.
Die Systempflege verhindert hochwirksam die Verkalkung der Heizschlange beim Betrieb mit kalkhaltigem Leitungswasser. Sie wird dem Zulauf im Schwimmerbehälter tröpfchenweise zudosiert.
Die Dosierung ist werkseitig auf mittlere Wasserhärte eingestellt und kann bei Bedarf an die Wasserhärte vor Ort angepasst werden.
Die Systempflege auffüllen.
Wird die Hochdruckpistole während des Betriebes geschlossen, schaltet das Gerät ab.
Beim erneuten Öffnen der Pistole innerhalb der aktivierbaren Betriebsbereitschaftszeit (30 Minuten) läuft das Gerät selbstständig wieder an.
Wird die Betriebsbereitschaftszeit überschritten, schaltet die Sicherheitszeitschaltung Pumpe und Brenner ab.
Zur Wiederinbetriebnahme den Geräteschalter auf Stellung „0“ stellen, dann wieder einschalten. Wird das Gerät mit einer Fernbedienung gesteuert, kann die Wiederinbetriebnahme am entsprechenden Schalter der Fernbedienung ausgeführt werden.
Verletzungsgefahr
Verletzungsgefahr durch austretenden, eventuell heißen Wasserstrahl!
Prüfen Sie das Gerät vor jeder Verwendung auf Beschädigungen.Den Hochdruckschlauch, die Rohrleitungen, die Armaturen und das Strahlrohr vor jeder Benutzung auf Beschädigung prüfen.
Undichte Bauteile sofort erneuern und undichte Verbindungsstellen abdichten.
Die Schlauchkupplung auf festen Sitz und Dichtheit prüfen.
Den Füllstand des Reinigungsmittelbehälters prüfen und bei Bedarf Reinigungsmittel nachfüllen.
Den Füllstand der Systempflege prüfen und bei Bedarf nachfüllen.
Beschädigungsgefahr durch falsche Düse
Fahrzeugreifen können bei der Reinigung mit einem Rundstrahl beschädigt werden.
Reinigen Sie Fahrzeugreifen immer mit einer Flachstrahldüse (25°) und einem Spritzabstand von mindestens 30 cm.Wir empfehlen die folgenden Düsen, abhängig von der Reinigungsaufgabe:
Düse | Teilenummer | Spritzwinkel | Druck (MPa) |
|---|---|---|---|
HDS 10/21-4 St Gas | |||
050 | 2.113-054.0 | 40° | 21 |
050 | 2.113-023.0 | 25° | 21 |
050 | 2.113-034.0 | 0° | 21 |
060 | 2.113-026.0 | 25° | 15 |
060 | 2.113-048.0 | 15° | 15 |
060 | 2.113-036.0 | 0° | 15 |
070 | 2.113-028.0 | 25° | 11 |
070 | 2.113-049.0 | 15° | 11 |
072 | 2.113-013.0 | 25° | 10 |
Verletzungsgefahr!
Gerät vor Düsenwechsel ausschalten und Hochdruckpistole betätigen, bis Gerät drucklos ist.Hochdruckpistole sichern, dazu Sicherungsraste nach vorne schieben.
Düse wechseln.
Zum Entfernen von leichten Verschmutzungen und zum Klarspülen, z. B. Gartengeräte, Terrasse, Werkzeuge.
Den Geräteschalter auf “I” stellen.
Heißes Wasser
Verbrühungsgefahr
Vermeiden Sie den Kontakt mit heißem Wasser.Den Geräteschalter auf die gewünschte Temperatur einstellen.
Das Gerät arbeitet im wirtschaftlichsten Temperaturbereich (max. 60 °C).
Verletzungsgefahr durch Reinigungsmittel
Schwere Gesundheitsschäden durch unsachgemäße Verwendung von Reinigungsmitteln.
Beachten Sie das Sicherheitsdatenblatt des Reinigungsmittelherstellers.Tragen Sie die vorgegebene Persönliche Schutzausrüstung.KÄRCHER-Reinigungsmittel garantieren ein störungsfreies Arbeiten. Bitte lassen Sie sich beraten oder fordern Sie unsere Reinigungsmittel-Informationsblätter an.
Den Saugschlauch für Reinigungsmittel in einen Behälter mit Reinigungsmittel hängen.
Das Reinigungsmittel-Dosierventil auf die gewünschte Dosierung stellen. Die Dosierung erfolgt in Stufen von 0 (kein Reinigungsmittel) bis 6 (höchste Dosierung).
Das Reinigungsmittel sparsam auf die trockene Oberfläche sprühen und einwirken (nicht trocknen) lassen.
Den gelösten Schmutz mit dem Hochdruckstrahl abspülen.
Den Filter in klares Wasser tauchen.
Das Dosierventil auf die höchste Reinigungsmittel-Konzentration drehen.
Das Gerät starten und eine Minute lang klar spülen.
Alternativ zur Dosierung von Reinigungsmittel am Gerät, können Reinigungsmittel auch direkt an den Entnahmestellen beigemischt werden.
Hierzu stehen verschiedene Optionen zur Verfügung, z. B. eine Becherschaumlanze.
Verletzungsgefahr durch Reinigungsmittel
Gesundheitsgefahr durch falschen Umgang mit Reinigungsmitteln.
Beachten Sie die Sicherheitshinweise auf dem Reinigungsmittel.Beschädigungsgefahr durch ungeeignete Reinigungsmittel
Durch ungeeignete Reinigungsmittel können das Gerät und das Reinigungsobjekt beschädigt werden.
Verwenden Sie nur von KÄRCHER freigegebene Reinigungsmittel.Beachten Sie die dem Reinigungsmittel beigegebenen Dosierempfehlungen und Hinweise.Gehen Sie zum Schutz der Umwelt sparsam mit Reinigungsmitteln um.KÄRCHER-Reinigungsmittel garantieren ein störungsfreies Arbeiten. Bitte lassen Sie sich beraten oder fordern Sie unseren Katalog oder unsere Reinigungsmittel-Informationsblätter an.

Den Behälter abschrauben.
Die gewünschte Blende in den Saugschlauch einstecken.
Das Reinigungsmittel in den Behälter füllen.
Den Behälter an die Schaumdüse schrauben.
Das Strahlrohr von der Hochdruckpistole trennen.
Die Becherschaumlanze an der Hochdruckpistole anbringen und handfest anziehen.
Den Hochdruckreiniger in Betrieb nehmen.
Die Becherschaumlanze muss nach der Benutzung gespült werden, um Reinigungsmittelablagerungen zu vermeiden.
Den Behälter abschrauben.
Den Reinigungsmittelrest in die Lieferverpackung zurück gießen.
Den Behälter mit klaren Wasser füllen.
Den Behälter an die Becherschaumlanze schrauben.
Die Becherschaumlanze ca. 1 Minute lang betreiben, um Reinigungsmittelreste auszuspülen.
Den Behälter leeren.
Den Sicherungshebel und den Abzugshebel betätigen.
Die Hochdruckpistole wird geöffnet.
Den Sicherungshebel und den Abzugshebel loslassen.
Die Hochdruckpistole wird geschlossen.
Gefahr durch loses Strahlrohr
Verletzungsgefahr
Achten Sie beim Einstellen der Druck-/Mengenregulierung darauf, dass sich die Verschraubung des Strahlrohrs nicht löst.Den Geräteschalter auf max. 98 °C einstellen.
Den Arbeitsdruck und die Fördermenge durch Drehen (stufenlos) der Druck-/Mengenregulierung an der Hochdruckpistole einstellen (+/-).
Verbrühungsgefahr durch heißes Wasser
Der Kontakt mit heißem Wasser kann zu Verbrennungen führen.
Nach dem Betrieb mit Heißwasser müssen Sie das Gerät zur Abkühlung mindestens 2 Minuten mit Kaltwasser bei geöffneter Pistole betreiben.Den Wasserzulauf schließen.
Die Hochdruckpistole öffnen.
Die Pumpe mit dem Geräteschalter einschalten und 5-10 Sekunden laufen lassen.
Die Hochdruckpistole schließen.
Den Geräteschalter auf “0/OFF” stellen.
Den Absperrhahn am Wasserzulauf schließen und ggf. weitere Absperrhähne an den Entnahmestellen ebenfalls schließen
Den Wasseranschluss entfernen.
Die Hochdruckpistolen an den Entnahmestellen betätigen, bis das System drucklos ist.
Die Hochdruckpistolen sichern, dazu die Sicherungsraste nach vorne schieben.
Den Hauptschalter auf die Stellung “0” drehen.
Den Wasserzulauf schließen.
Die Hochdruckpistole betätigen, bis das Gerät drucklos ist.
Die Gaszufuhr schließen.
Verletzungsgefahr, Beschädigungsgefahr
Beachten Sie beim Transport das Gewicht des Gerätes.Beim Transport in Fahrzeugen Gerät nach den jeweils gültigen Richtlinien gegen Rutschen und Kippen sichern.
Verletzungs- und Beschädigungsgefahr bei Nichtbeachtung des Gewichts!
Bei Transport und Lagerung des Geräts bestehen aufgrund des Gewichts Verletzungs- und Beschädigungsgefahr.
Beachten Sie bei Transport und Lagerung das Gewicht des Geräts, siehe Kapitel Technische Daten.Beschädigungsgefahr durch Frost!
Nicht vollständig entleertes Wasser kann beim Gefrieren das Gerät und Zubehör beschädigen.
Entleeren Sie das Wasser vollständig aus Gerät und Zubehör.Schützen Sie das Gerät und Zubehör vor Frost.Um einen zuverlässigen Betrieb des Geräts zu gewährleisten, empfehlen wir Ihnen einen Wartungsvertrag abzuschließen. Wenden Sie sich bitte an Ihren zuständigen KÄRCHER-Kundendienst.
Die Hochdruckpistole prüfen.
Das Netzkabel prüfen.
Den Füllstand der Reinigungsmittelbehälter prüfen.
Den Füllstand der Systempflege prüfen.
Die Hochdruckschläuche prüfen.
Beschädigungsgefahr durch milchiges Öl
Der Betrieb mit milchigem Öl kann zu Geräteschaden führen.
Informieren Sie bei milchigem Öl sofort den autorisierten Kundendienst.Die Anlage auf Dichtheit prüfen.
Aussehen und Stand des Pumpenöls prüfen.
Den Schwingungsdämpfer prüfen.
Die Pumpe auf Undichtigkeit prüfen.
Die Anlage auf innere Ablagerungen prüfen. Dazu die Anlage mit Strahlrohr ohne Hochdruckdüse in Betrieb nehmen. Steigt der Betriebsdruck am Gerätemanometer (optional) über 3 MPa an, muss die Anlage entkalkt werden.
Den Frischwasserfilter reinigen.
Den Brennstofffilter reinigen.
Das Öl der Hochdruckpumpe wechseln.
Die gesamte Anlage durch den Kundendienst prüfen und reinigen lassen.
Brennstofffilter ersetzen (bei Bedarf auch früher).
Die Sicherheitsprüfung durchführen.
Die Druckprüfung gemäß Herstellervorgabe durchführen.
Ölsorte und Füllmenge siehe technische Daten.
Einen Auffangbehälter für ca. 1 Liter Öl bereitstellen.
Die Ölablassschraube lösen.
Das Öl in den Auffangbehälter ablassen.
Das Altöl umweltgerecht entsorgen oder an einer autorisierten Sammelstelle abgeben.
Die Ölablassschraube wieder festziehen.
Neues Öl langsam auffüllen bis zur Mitte des Schauglases bzw. zwischen die “Min” und “Max”-Markierung des Ölmessstabs.
Das Gerät einschalten “I/ON”.
Den Hebel der Hochdruckpistole entsperren.
Den Hebel der Hochdruckpistole drücken.
Das Gerät schaltet ein.
Das Gerät maximal 2 Minuten laufen lassen, bis das Wasser blasenfrei an der Hochdruckpistole austritt.
Den Hebel der Hochdruckpistole loslassen.
Den Hebel der Hochdruckpistole verriegeln.
Den Wasserzulauf schließen.
Die Schrauben der Gerätehaube lösen und die Haube abnehmen.
Das Filtergehäuse vor der Pumpe abschrauben und den Wasserfilter entnehmen.
Den Filter reinigen und ggf. ersetzen.
Das Gerät in umgekehrter Reihenfolge wieder montieren.
Bei Ablagerungen in den Rohrleitungen steigt der Strömungswiderstand, so dass die Belastung für den Motor zu groß wird.
Gefahr durch brennbare Gase
Explosionsgefahr
Rauchen Sie nicht während des Entkalkungsvorgangs. Sorgen Sie für eine gute Belüftung.Gefahr durch Säure
Verätzungsgefahr
Tragen Sie eine Schutzbrille und Schutzhandschuhe.Durchführung:
Zur Entfernung dürfen nach gesetzlichen Vorschriften nur geprüfte Kesselsteinlösemittel mit Prüfzeichen benutzt werden.
RM 101; Löst Entkalkungen und Reinigungsmittelrückstände.
Einen 20-Liter-Behälter mit 15 Liter Wasser füllen.
1 Liter Kesselsteinlösemittel dazugeben.
Einen Wasserschlauch direkt am Pumpenkopf anschließen und freies Ende in den Behälter hängen.
Das angeschlossene Strahlrohr ohne Düse in den Behälter stecken.
Den Motor entsprechend der Betriebsanleitung des Motorenherstellers starten.
Die Hochdruckpistole öffnen und während des Entkalkens nicht wieder schließen.
Den Temperaturregler auf Arbeitstemperatur von 40 °C einstellen.
Das Gerät laufen lassen, bis die Arbeitstemperatur erreicht ist.
Das Gerät abschalten und 20 Minuten stehen lassen. Die Hochdruckpistole muss geöffnet bleiben.
Das Gerät anschließend leerpumpen.
Wir empfehlen zum Korrosionsschutz und zur Neutralisierung der Säurereste anschließend eine alkalische Lösung (z. B. RM 81) über den Reinigungsmittelbehälter durch das Gerät zu pumpen.
Das Gerät soll in frostgeschützten Räumen aufgestellt werden. Bei Frostgefahr, z. B. bei Installationen im Außenbereich, muss das Gerät entleert und mit Frostschutzmittel durchgespült werden.
Den Wasserzulaufschlauch und den Hochdruckschlauch abschrauben.
Das Gerät maximal 1 Minute laufen lassen bis die Pumpe und die Leitungen leer sind.
Die Zulaufleitung am Kesselboden abschrauben und die Heizschlange leerlaufen lassen.
Ein handelsübliches Frostschutzmittel in den Schwimmerbehälter einfüllen. Dabei die Handhabungsvorschriften des Frostschutzmittelherstellers beachten.
Einen Auffangbehälter unter den Hochdruck-Ausgang stellen.
Das Gerät (ohne Brenner) einschalten, bis das Gerät komplett durchspült ist.
Durch das Frostschutzmittel wird auch ein gewisser Korrosionsschutz erreicht.
Unabsichtlich anlaufendes Gerät, Berührung von stromführenden Teilen
Verletzungsgefahr, Stromschlag
Schalten Sie vor Arbeiten am Gerät das Gerät aus.Ziehen Sie den Netzstecker.Lassen Sie alle Prüfungen und Arbeiten an elektrischen Teilen vom Fachpersonal ausführen.Suchen Sie bei Störungen, die in diesem Kapitel nicht genannt sind, einen autorisierten Kundendienst auf.Bediener: Arbeiten mit dem Hinweis „Bediener“ dürfen nur von unterwiesenen Personen durchgeführt werden, die Hochdruckanlagen sicher bedienen und warten können.
Elektrofachkraft: Arbeiten mit dem Hinweis “Elektrofachkraft” dürfen nur von Personen mit einer Ausbildung um elektrotechnischen Bereich ausgeführt werden.
Kundendienst: Arbeiten mit dem Hinweis „Kundendienst“ dürfen nur von KÄRCHER Kundendienst- Monteuren oder durch KÄRCHER autorisierte Monteure durchgeführt werden.
Gerät läuft nicht
Ursache:
Keine Spannung am Gerät vorhanden.
Behebung:
Bediener, Elektrofachkraft
Den Stecker und die Steckdose prüfen.
Prüfen, ob die angegebene Spannung auf dem Typenschild mit der Spannung der Stromquelle übereinstimmt.
Die Netzanschlussleitung auf Beschädigung prüfen.
Ursache:
Sicherheitszeitschaltung in Funktion.
Behebung:
Bediener
Das Gerät am Geräteschalter kurz aus-, dann wieder einschalten.
Ursache:
Sicherung im Steuerkreis durchgebrannt.
Behebung:
Kundendienst
Neue Sicherung einsetzen. Bei Wiederdurchbrennen Überlastungsgrund beseitigen.
Ursache:
Druckschalter HD (Hochdruck) defekt.
Behebung:
Kundendienst
Den Druckschalter prüfen.
Brenner zündet nicht oder Flamme erlischt während des Betriebes
Ursache:
Temperaturregler zu niedrig eingestellt.
Behebung:
Bediener
Den Temperaturregler höher einstellen.
Ursache:
Geräteschalter steht nicht auf Warmwasser.
Behebung:
Bediener
Das Gerät auf eine höhere Temperatur stellen.
Ursache:
Wassermangelsicherung im Sicherheitsblocks hat abgeschaltet (Kontrolllampe Service blinkt 5x).
Behebung:
Bediener
Ausreichende Wasserzufuhr sicherstellen.
Gerät auf Dichtheit prüfen.
Ursache:
Gashahn geschlossen.
Behebung:
Bediener
Den Gashahn öffnen.
Die Gasbrenner Reset-Taste drücken.
Ursache:
Maximaltemperaturbegrenzer im Wasserausgang (> 110°C) hat ausgelöst.
Behebung:
Kundendienst
Temperaturregler prüfen.
Ursache:
Abgastemperaturbegrenzer hat ausgelöst (Kontrolllampe Service blinkt 4x).
Behebung:
Bediener
Den Geräteschalter auf “0” stellen.
Das Gerät abkühlen lassen.
Das Gerät einschalten.
Ursache:
Störung tritt wiederholt auf.
Behebung:
Kundendienst
Den Kundendienst benachrichtigen.
Kontrolllampe Service blinkt 1x
Ursache:
Leckage im Hochdrucksystem.
Behebung:
Bediener
Das Hochdrucksystem und die Anschlüsse auf Dichtigkeit prüfen.
Kontrolllampe Service blinkt 2x
Ursache:
Fehler in der Spannungsversorgung oder Stromaufnahme des Motors zu groß.
Behebung:
Bediener
Den Netzanschluss und die Netzsicherungen prüfen.
Den Kundendienst benachrichtigen.
Kontrolllampe Service blinkt 3x
Ursache:
Motor überlastet oder überhitzt.
Behebung:
Bediener
Den Geräteschalter auf “0” stellen.
Das Gerät abkühlen lassen.
Das Gerät einschalten.
Ursache:
Störung tritt wiederholt auf.
Behebung:
Kundendienst
Den Kundendienst benachrichtigen.
Kontrolllampe Service blinkt 4x
Ursache:
Abgastemperaturbegrenzer hat ausgelöst.
Behebung:
Bediener
Den Geräteschalter auf “0” stellen.
Das Gerät abkühlen lassen.
Das Gerät einschalten.
Ursache:
Störung tritt wiederholt auf.
Behebung:
Kundendienst
Den Kundendienst benachrichtigen.
Kontrolllampe Service blinkt 5x
Ursache:
Wassermangel.
Behebung:
Bediener
Den Wasseranschluss und die Zuleitungen prüfen.
Ursache:
Reedschalter in der Wassermangelsicherung verklebt oder Magnetkolben klemmt.
Behebung:
Kundendienst
Den Kundendienst benachrichtigen.
Kontrolllampe Service blinkt 6x
Ursache:
Flammfühler hat den Brenner abgeschaltet.
Behebung:
Kundendienst
Den Kundendienst benachrichtigen.
Kontrolllampe Service blinkt 7x
Ursache:
Fehler Temperaturfühler Wasserausgang.
Behebung:
Kundendienst
Den Kundendienst benachrichtigen.
Kontrolllampe Service blinkt 8x
Ursache:
Kommunikationsfehler.
Behebung:
Kundendienst
Den Kundendienst benachrichtigen.
Kontrolllampe Service leuchtet
Ursache:
Wartung notwendig.
Das Gerät läuft weiterhin.Behebung:
Kundendienst
Den Kundendienst benachrichtigen.
Ursache:
Dosierung zu gering eingestellt.
Behebung:
Bediener
Die Dosierung erhöhen.
Ursache:
Reinigungsmittelfilter verstopft oder Tank leer (LED Reinigungsmittel leuchtet oder blinkt).
Behebung:
Bediener
Den Filter reinigen.
Das Reinigungsmittel auffüllen.
Ursache:
Reinigungsmittel-Saugschläuche, -Dosierventil oder -Magnetventil undicht oder verstopft.
Behebung:
Bediener, Kundendienst
Die Reinigungsmittelzufuhr prüfen.
Defekte oder undichte Teile ersetzen.
Ursache:
Störung tritt wiederholt auf.
Behebung:
Bediener
Den Kundendienst benachrichtigen.
LED Systempflege leuchtet
Ursache:
Systempflege verbraucht.
Behebung:
Bediener
Systempflege nachfüllen.
Ursache:
Düse ausgespült.
Behebung:
Bediener
Die Düse ersetzen.
Ursache:
Reinigungsmitteltank leer.
Behebung:
Bediener
Reinigungsmittel nachfüllen oder Dosierventil schließen.
Ursache:
Nicht genügend Wasser.
Behebung:
Bediener
Für ausreichende Wasserzufuhr sorgen.
Ursache:
Frischwasserfilter verschmutzt.
Behebung:
Bediener
Frischwasserfilter reinigen.
Ursache:
Reinigungsmitteldosierventil undicht.
Behebung:
Bediener
Das Ventil prüfen und abdichten.
Ursache:
Reinigungsmittelschläuche undicht.
Behebung:
Bediener
Die Reinigungsmittelschläuche ersetzen.
Ursache:
Schwimmerventil klemmt.
Behebung:
Bediener
Das Ventil auf Gängigkeit überprüfen.
Ursache:
Sicherheitsventil undicht.
Behebung:
Kundendienst
Die Einstellung prüfen.
Bei Bedarf neue Dichtung einbauen.
Ursache:
Mengenregulierventil undicht oder zu niedrig eingestellt.
Behebung:
Kundendienst
Die Ventilteile prüfen.
Die Teile bei Beschädigung ersetzen, bei Verschmutzung reinigen.
Ursache:
Magnetventil für Druckentlastung defekt.
Behebung:
Kundendienst
Das Magnetventil ersetzen.
Ursache:
Schwingungsdämpfer defekt.
Behebung:
Kundendienst
Den Schwingungsdämpfer ersetzen.
Ursache:
Hochdruckpumpe saugt geringfügig Luft an.
Behebung:
Kundendienst
Das Saugsystem prüfen und Undichtheit beheben.
Ursache:
Reinigungsmittelbehälter leer und Reinigungsmittel-Dosierung aktiviert.
Behebung:
Bediener
Reinigungsmittel auffüllen oder Reinigungsmittel-Dosierung auf 0 stellen.
Ursache:
Nicht genügend Wasser, Wasserzulauf/Frischwasserfilter verstopft.
Behebung:
Bediener
Wasserzulauf prüfen.
Frischwasserfilter reinigen.
Ursache:
Düse im Strahlrohr verstopft.
Behebung:
Bediener
Die Düse prüfen und reinigen.
Ursache:
Gerät verkalkt.
Behebung:
Bediener/Kundendienst
Das Gerät entkalken (Siehe Gerät entkalken)
Ursache:
Schaltpunkt des Überströmers hat sich verstellt.
Behebung:
Kundendienst
Den Überströmer neu einstellen.
Ursache:
Luft in der Pumpe.
Behebung:
Bediener
Das Gerät entlüften.
Ursache:
Sicherheitsventil bzw. Sicherheitsventildichtung defekt.
Behebung:
Kundendienst
Das Sicherheitsventil bzw. die Dichtung ersetzen.
Ursache:
Druckschalter defekt.
Behebung:
Kundendienst
Den Kundendienst benachrichtigen.
Gerät läuft nicht
Ursache:
Keine Spannung am Gerät vorhanden.
Behebung:
Bediener, Elektrofachkraft
Den Stecker und die Steckdose prüfen.
Prüfen, ob die angegebene Spannung auf dem Typenschild mit der Spannung der Stromquelle übereinstimmt.
Die Netzanschlussleitung auf Beschädigung prüfen.
Ursache:
Sicherheitszeitschaltung in Funktion.
Behebung:
Bediener
Das Gerät am Geräteschalter kurz aus-, dann wieder einschalten.
Ursache:
Sicherung im Steuerkreis durchgebrannt.
Behebung:
Kundendienst
Neue Sicherung einsetzen. Bei Wiederdurchbrennen Überlastungsgrund beseitigen.
Ursache:
Druckschalter HD (Hochdruck) defekt.
Behebung:
Kundendienst
Den Druckschalter prüfen.
Brenner zündet nicht oder Flamme erlischt während des Betriebes
Ursache:
Temperaturregler zu niedrig eingestellt.
Behebung:
Bediener
Den Temperaturregler höher einstellen.
Ursache:
Geräteschalter steht nicht auf Warmwasser.
Behebung:
Bediener
Das Gerät auf eine höhere Temperatur stellen.
Ursache:
Wassermangelsicherung im Sicherheitsblocks hat abgeschaltet (Kontrolllampe Service blinkt 5x).
Behebung:
Bediener
Ausreichende Wasserzufuhr sicherstellen.
Gerät auf Dichtheit prüfen.
Ursache:
Gashahn geschlossen.
Behebung:
Bediener
Den Gashahn öffnen.
Die Gasbrenner Reset-Taste drücken.
Ursache:
Maximaltemperaturbegrenzer im Wasserausgang (> 110°C) hat ausgelöst.
Behebung:
Kundendienst
Temperaturregler prüfen.
Ursache:
Abgastemperaturbegrenzer hat ausgelöst (Kontrolllampe Service blinkt 4x).
Behebung:
Bediener
Den Geräteschalter auf “0” stellen.
Das Gerät abkühlen lassen.
Das Gerät einschalten.
Ursache:
Störung tritt wiederholt auf.
Behebung:
Kundendienst
Den Kundendienst benachrichtigen.
Kontrolllampe Service blinkt 1x
Ursache:
Leckage im Hochdrucksystem.
Behebung:
Bediener
Das Hochdrucksystem und die Anschlüsse auf Dichtigkeit prüfen.
Kontrolllampe Service blinkt 2x
Ursache:
Fehler in der Spannungsversorgung oder Stromaufnahme des Motors zu groß.
Behebung:
Bediener
Den Netzanschluss und die Netzsicherungen prüfen.
Den Kundendienst benachrichtigen.
Kontrolllampe Service blinkt 3x
Ursache:
Motor überlastet oder überhitzt.
Behebung:
Bediener
Den Geräteschalter auf “0” stellen.
Das Gerät abkühlen lassen.
Das Gerät einschalten.
Ursache:
Störung tritt wiederholt auf.
Behebung:
Kundendienst
Den Kundendienst benachrichtigen.
Kontrolllampe Service blinkt 4x
Ursache:
Abgastemperaturbegrenzer hat ausgelöst.
Behebung:
Bediener
Den Geräteschalter auf “0” stellen.
Das Gerät abkühlen lassen.
Das Gerät einschalten.
Ursache:
Störung tritt wiederholt auf.
Behebung:
Kundendienst
Den Kundendienst benachrichtigen.
Kontrolllampe Service blinkt 5x
Ursache:
Wassermangel.
Behebung:
Bediener
Den Wasseranschluss und die Zuleitungen prüfen.
Ursache:
Reedschalter in der Wassermangelsicherung verklebt oder Magnetkolben klemmt.
Behebung:
Kundendienst
Den Kundendienst benachrichtigen.
Kontrolllampe Service blinkt 6x
Ursache:
Flammfühler hat den Brenner abgeschaltet.
Behebung:
Kundendienst
Den Kundendienst benachrichtigen.
Kontrolllampe Service blinkt 7x
Ursache:
Fehler Temperaturfühler Wasserausgang.
Behebung:
Kundendienst
Den Kundendienst benachrichtigen.
Kontrolllampe Service blinkt 8x
Ursache:
Kommunikationsfehler.
Behebung:
Kundendienst
Den Kundendienst benachrichtigen.
Kontrolllampe Service leuchtet
Ursache:
Wartung notwendig.
Das Gerät läuft weiterhin.Behebung:
Kundendienst
Den Kundendienst benachrichtigen.
Ursache:
Dosierung zu gering eingestellt.
Behebung:
Bediener
Die Dosierung erhöhen.
Ursache:
Reinigungsmittelfilter verstopft oder Tank leer (LED Reinigungsmittel leuchtet oder blinkt).
Behebung:
Bediener
Den Filter reinigen.
Das Reinigungsmittel auffüllen.
Ursache:
Reinigungsmittel-Saugschläuche, -Dosierventil oder -Magnetventil undicht oder verstopft.
Behebung:
Bediener, Kundendienst
Die Reinigungsmittelzufuhr prüfen.
Defekte oder undichte Teile ersetzen.
Ursache:
Störung tritt wiederholt auf.
Behebung:
Bediener
Den Kundendienst benachrichtigen.
LED Systempflege leuchtet
Ursache:
Systempflege verbraucht.
Behebung:
Bediener
Systempflege nachfüllen.
Ursache:
Düse ausgespült.
Behebung:
Bediener
Die Düse ersetzen.
Ursache:
Reinigungsmitteltank leer.
Behebung:
Bediener
Reinigungsmittel nachfüllen oder Dosierventil schließen.
Ursache:
Nicht genügend Wasser.
Behebung:
Bediener
Für ausreichende Wasserzufuhr sorgen.
Ursache:
Frischwasserfilter verschmutzt.
Behebung:
Bediener
Frischwasserfilter reinigen.
Ursache:
Reinigungsmitteldosierventil undicht.
Behebung:
Bediener
Das Ventil prüfen und abdichten.
Ursache:
Reinigungsmittelschläuche undicht.
Behebung:
Bediener
Die Reinigungsmittelschläuche ersetzen.
Ursache:
Schwimmerventil klemmt.
Behebung:
Bediener
Das Ventil auf Gängigkeit überprüfen.
Ursache:
Sicherheitsventil undicht.
Behebung:
Kundendienst
Die Einstellung prüfen.
Bei Bedarf neue Dichtung einbauen.
Ursache:
Mengenregulierventil undicht oder zu niedrig eingestellt.
Behebung:
Kundendienst
Die Ventilteile prüfen.
Die Teile bei Beschädigung ersetzen, bei Verschmutzung reinigen.
Ursache:
Magnetventil für Druckentlastung defekt.
Behebung:
Kundendienst
Das Magnetventil ersetzen.
Ursache:
Schwingungsdämpfer defekt.
Behebung:
Kundendienst
Den Schwingungsdämpfer ersetzen.
Ursache:
Hochdruckpumpe saugt geringfügig Luft an.
Behebung:
Kundendienst
Das Saugsystem prüfen und Undichtheit beheben.
Ursache:
Reinigungsmittelbehälter leer und Reinigungsmittel-Dosierung aktiviert.
Behebung:
Bediener
Reinigungsmittel auffüllen oder Reinigungsmittel-Dosierung auf 0 stellen.
Ursache:
Nicht genügend Wasser, Wasserzulauf/Frischwasserfilter verstopft.
Behebung:
Bediener
Wasserzulauf prüfen.
Frischwasserfilter reinigen.
Ursache:
Düse im Strahlrohr verstopft.
Behebung:
Bediener
Die Düse prüfen und reinigen.
Ursache:
Gerät verkalkt.
Behebung:
Bediener/Kundendienst
Das Gerät entkalken (Siehe Gerät entkalken)
Ursache:
Schaltpunkt des Überströmers hat sich verstellt.
Behebung:
Kundendienst
Den Überströmer neu einstellen.
Ursache:
Luft in der Pumpe.
Behebung:
Bediener
Das Gerät entlüften.
Ursache:
Sicherheitsventil bzw. Sicherheitsventildichtung defekt.
Behebung:
Kundendienst
Das Sicherheitsventil bzw. die Dichtung ersetzen.
Ursache:
Druckschalter defekt.
Behebung:
Kundendienst
Den Kundendienst benachrichtigen.
In jedem Land gelten die von unserer zuständigen Vertriebsgesellschaft herausgegebenen Garantiebedingungen. Etwaige Störungen an Ihrem Gerät beseitigen wir innerhalb der Garantiefrist kostenlos, sofern ein Material- oder Herstellungsfehler die Ursache sein sollte. Im Garantiefall wenden Sie sich bitte mit Kaufbeleg an Ihren Händler oder die nächste autorisierte Kundendienststelle.
Nähere Informationen finden Sie unter: www.kaercher.com/dealersearch
Weitere Garantieinformationen (falls vorhanden) finden Sie im Service-Bereich Ihrer lokalen Kärcher-Webseite unter "Downloads".
Hiermit erklären wir, dass das im Folgenden genannte Produkt den einschlägigen Bestimmungen der aufgeführten Richtlinien und Verordnungen entspricht. Bei einer nicht mit uns abgestimmten Änderung des Produkts verliert diese Erklärung ihre Gültigkeit.
Produkt: Hochdruckreiniger
Typ: 1.251-xxx
Richtlinien und Verordnungen2006/42/EG (+2009/127/EG)
2004/108/EG
2011/65/EU
2014/30/EU
(EU) 2016/426
Angewandte harmonisierte NormenEN 55014-1: 2017 + A11: 2020
EN 55014-2: 1997 + A1: 2001 + A2: 2008
EN 60335-1
EN 60335-2-79
EN 60335-2-102
EN 62233: 2008
EN 15502-1:2021
EN 15502-2-1:2022
EN IEC 63000: 2018
EN IEC 61000-3-2:2019 + A1:2021 + A2:2024
HDS 12/14-4 ST Gas, HDS 10/21-4 ST Gas
EN 61000-3-3: 2013 + A1: 2019 + A2: 2021
HDS 9/16-4 ST Gas
EN 61000-3-11: 2000
Angewandte Spezifikationen:Name der benannten Stelle:für (EU) 2016/426Kiwa Nederland BVKenn-Nr. 0063
Wilmersdorf 50
NL-7327 AC Apeldoorn
Nederland
Name und AnschriftDokumentationsbevollmächtigter:
S. Reiser
Alfred Kärcher SE & Co. KG
Alfred-Kärcher-Str. 28 - 40
71364 Winnenden (Germany)
Tel.: +49 7195 14-0
Fax: +49 7195 14-2212

Winnenden, 2025/01/02
Die Unterzeichnenden handeln im Auftrag und mit Vollmacht des Vorstands.
Alfred Kärcher SE & Co. KG
Alfred-Kärcher-Str. 28 - 40
71364 Winnenden (Germany)
Tel.: +49 7195 14-0
Fax: +49 7195 14-2212
Elektrischer Anschluss | |
Spannung | 400 V |
Phase | 3 ~ |
Frequenz | 50 Hz |
Anschlussleistung | 8 kW |
Netzabsicherung (träge, Char. C) | 25 A |
Schutzart | IPX5 |
Schutzklasse | I |
Elektrozuleitung | 5x2,5 mm2 |
Wasseranschluss | |
Zulaufmenge (min.) | 1300 l/min |
Zulaufdruck (max.) | 1,0 MPa |
Zulauftemperatur (max.) | 30 °C |
Leistungsdaten Gerät | |
Fördermenge, Wasser | 1000 (16,7) l/h (l/min) |
Betriebsdruck Wasser mit Standarddüse | 21 (210) MPa (bar) |
Betriebsüberdruck (max.) | 27,0 (270) MPa (bar) |
Arbeitstemperatur Heißwasser (max.) | 98 °C |
Fördermenge, Reinigungsmittel | 0-58 (0-0,97) l/h (l/min) |
Brennerleistung | 78,5 kW |
Wassertemperaturerhöhung gesamt, bei Volllast | 65 K |
Rückstoßkraft der Hochdruckpistole | 57 N |
Düsengröße der Standarddüse | 050 |
Maße und Gewichte | |
Gewicht | 177 kg |
Länge | 1141 mm |
Breite | 577 mm |
Höhe mit Kaminadapter | 940 mm |
Hochdruckpumpe | |
Füllmenge | 0,65 l |
Ölsorte | SAE 15W40 |
Gasanschluss | |
Erdgas E (G20) | 8,2 m3/h |
Erdgas LL (G25) | 9,2 m3/h |
Nennanschlussdruck (Erdgas) | 1,7-5 (17-50) kPa (mbar) |
Werte zur Schornsteinbemessung | |
Überdruckeignung (min.) | 0,02 kPa |
Abgasmassenstrom (Volllast) | 140 kg/h |
Brenner Abgastemperatur | 140 °C |
Brenner | |
CO2 | 6,0-8,5 % |
NOx-Klasse nach EN 15502-01 | 3 |
Gasdruck Brenner (G20) | 9,3+-0,5 mbar |
Gasdruck Brenner (G25) | 12,5+-0,5 mbar |
Ermittelte Werte gemäß EN 60335-2-79 | |
Schalldruckpegel LpA | 78 dB(A) |
Unsicherheit KpA | 3 dB(A) |
Schallleistungspegel LWA + Unsicherheit KWA | 95 dB(A) |
Hand-Arm-Vibrationswert | 3,8 m/s2 |
Unsicherheit K | 1,3 m/s2 |

Anlagentyp: | Hersteller-Nr.: | Inbetriebnahme am: |
Prüfung durchgeführt am: | ||
Befund: | ||
Unterschrift | ||
Prüfung durchgeführt am: | ||
Befund: | ||
Unterschrift | ||
Prüfung durchgeführt am: | ||
Befund: | ||
Unterschrift | ||
Prüfung durchgeführt am: | ||
Befund: | ||
Unterschrift |

2-2-NN-A4-GS-20906